Авторы знакомят читателей с оригинальной схемой двухтактного лампового усилителя, в котором инвертирование фазы в одном из плеч происходит с использованием экранирующей сетки в качестве управляющей. Относительно мощные лампы выходного каскада (6П3С или Г-807) также управляются по экранирующим сеткам. В таком усилителе максимальная выходная мощность достигает20...30 Вт.
Двухтактный усилитель мощности звуковой частоты (УМЗЧ) относительно прост, практически не требует налаживания и может развивать максимальную выходную мощность до 20...30 Вт на канал. Интересной особенностью усилителя является фазоинвертор, осуществляющий поворот фазы сигнала с управлением по экранирующей сетке. УМЗЧ благодаря линейности характеристик можно использовать для прослушивания и оценки качества музыкальных произведений в домашних и в студийных условиях.
Функциональная схема фазоинвертора на основе тетродов (или пентодов) представлена на рис. 1. На экранирующей сетке лампы VL1 присутствует переменная составляющая усиливаемого сигнала, которую можно использовать для управления другой лампой VL2 по экранирующей сетке, чтобы усиливать и инвертировать сигнал.

Рис. 1. Функциональная схема фазоинвертора на основе тетродов
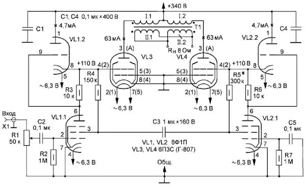
На рис. 2 показана принципиальная схема одного канала двухтактного УМЗЧ.

Рис. 2. Принципиальная схема одного канала двухтактного УМЗЧ
Схема драйверного каскада усилителя мало отличается от традиционных схем этого типа (так называемая структура SRPP, часто выполняемая на одинаковых триодах), с той разницей, что вместо нижних триодов применены пентоды (VL1.1, VL2.1), а их вторые сетки приспособлены к работе в режиме фазоинвертора. Триоды VL1.2 и VL2.2 служат динамически управляемой нагрузкой пентодов. Выходной каскад, как и инвертирующее плечо драйвера, работает с управлением по вторым сеткам, а катоды входных и выходных ламп непосредственно соединены с общим проводом.
Опишем работу каскадов усилителя подробнее. Входной сигнал поступает на управляющую сетку пентода VL1.1 и усиливается им. Вторые сетки пентодов VL1.1 и VL2.1 соединены через резисторы R4 и R5 с плечами фазоинвертора и между собой через конденсатор СЗ, которые одновременно являются нагрузкой и динамической вольтодобав-кой указанных экранирующих сеток. В свою очередь, сигнал с экранирующей сетки пентодной части VL1 поступает через конденсатор СЗ на экранирующую сетку пентода VL2.1,усиливается и инвертируется им. Таким образом, конденсатор C3 предназначен как для развязки плеч по постоянному току, так и для нормальной работы пентодов. Катоды пентодов VL1. 1 и VL2.1 соединены с общим проводом (лампы работают с малым сеточным током), это способствует уменьшению фона и шумов усилителя. Сопротивления резисторов R4 и R5 подобраны так, чтобы получить максимальное усиление по напряжению, а сопротивление резисторов R3 и R6 выбрано таким, чтобы обеспечить необходимый ток покоя выходных тетродов VL3 и VL4.
С выхода фазоинвертора сигнал поступает на экранирующие сетки ламп выходного каскада, где постоянная составляющая напряжения имеет такое значение, что не требует дополнительного смещения. Это позволяет отказаться от катодных резисторов и увеличить КПД усилителя. С анодов ламп VL3 и VL4 усиленный по мощности сигнал через выходной трансформатор поступает в нагрузку (громкоговоритель).
Ниже приведены параметры УМЗЧ с лампами 6П3С.
Основные технические характеристики
Полоса усиливаемых частот
по уровню -3 дБ, Гц.....................................10...25000
Коэффициент нелинейных искажений (Rн = 8 Ом, f = 1 кГц), %,
при мощности Р = 1 Вт ......0,4
Рном = 12,5 Вт, %...............1,2
Максимальная мощность, Вт ..................20
Неравномерность АЧХ (по уровню -3 дБ) в полосе частот 20...20000 Гц, дБ ................2
Чувствительность, В......................0,77
Уровень шума, дБ..............-82
На рис. 3 приводится АЧХ предлагаемого усилителя при номинальной мощности Рном = 12,5 Вт.

Рис. 3. АЧХ усилителя
В таблице приведены возможные типы и режимы ламп выходного каскада и достигаемые с ними параметры усилителя.
Таблица
Тип лампы и её аналог | Напряжение питания, В | Ток источника питания, А | Ток покоя выходных ламп, мА | Максимальная выходная мощность, Рмакс, Вт |
0П6С (6V6) | 300 | 0,15 | 37 | 9 |
6ПЗС (6L6) | 340 | 0,2 | 63 | 20 |
Г-807 (807) | 400 | 0,2 | 63 | 30 |
Усилитель фактически не нуждается в налаживании, за исключением случаев, когда выходные тетроды имеют значительный разброс параметров. Тогда, с целью сохранения номинального уровня нелинейных искажений, в небольших пределах подбирают сопротивление резистора R5, добиваясь равномерного ограничения при увеличении входного синусоидального сигнала.
Радиоэлементы усилителя, за исключением блока питания и переменного резистора R1, размещают на печатной плате. Печатная плата УМЗЧ может быть выполнена из фольгированного стеклотекстолита толщиной 1,5 мм. В усилителе применены ламповые панели для навесного монтажа, которые, как правило, имеют одинаковые установочные размеры, в отличие от ламповых панелей для печатного монтажа. Для лампы Г-807 нет варианта ламповой панели для печатного монтажа.
На рис. 4 и рис. 5 приведены чертежи печатных плат со стороны проводников и радиоэлементов. Малая печатная плата (рис. 4) - размерами 120x120 мм, предназначена для ламп 6П3С; большая - размерами 200x160 мм (рис. 5 - в масштабе М1:2), предназначена для ламп Г807.

Рис. 4. Чертёж печатной платы

Рис. 5. Чертёж печатной платы
На печатной плате площадки для распайки выводов ламповых панелей получили соответствующие обозначения: например, VL1/7 - это седьмой вывод лампы VL1. Ламповые панели устанавливают на плате со стороны печатных проводников. Провода, подходящие к анодам выходных ламп, пропускают через отверстия в печатной плате и припаивают непосредственно к ламповым панелям (или к колпачку на вывод анода). Провода накальной цепи распаивают аналогично, только попарно свивают. Расположение печатных проводников и радиоэлементов, прокладка и распайка проводов позволяют свести к минимуму паразитные ёмкости и наводки. Отметим, что при соблюдении цоколёвки ламп на малую плату можно установить лампы Г-807, а на большую - 6П3С.
В сглаживающих фильтрах каждого канала блока питания УМЗЧ могут быть применены либо дроссели, либо резисторы сопротивлением около 200 Ом (мощностью 10 Вт). Уровень фона низкой частоты зависит от ёмкости конденсаторов в фильтрах, рекомендуем устанавливать оксидные конденсаторы ёмкостью 220 мкФ на напряжение 450 В (по два на каждый канал), например, К50-27, ECAP (Epcos).
В конструкции применены постоянные резисторы МЛТ-0,5 с допуском ±10 %, кроме резисторов R4 и R5 (с допуском ±5 %). Конденсаторы в позициях С1 и С4 желательно использовать на номинальное напряжение 400 В, независимо от типа; конденсаторы С2, С5 - плёночные или керамические. Конденсатор С3 - К73-16 на напряжение 160 В.
Выходной трансформатор Т1 выполнен на магнитопроводе от сетевого трансформатора ТСА-70-1 (ПЛ22х32); в нём две катушки. Первичная обмотка I проводом диаметром 0,23 мм в каждой катушке имеет пять секций, соединённых последовательно - всего 1800 витков (в двух слоях каждой секции 360 витков). Вторичная обмотка II в каждой катушке имеет 141 виток проводом диаметром (с изоляцией) 0,35 мм, на каждой катушке - четыре однослойные секции в параллель. Чередование секций обмоток в следующем порядке: I-II-I- II-I-II-I-II-I. Соединение вторичных обмоток - параллельное, фазировка обязательна. Между слоями обмотки - калька 0,05 мм, а между секциями - два слоя кальки.
Для минимизации нелинейных искажений можно предварительно подобрать лампы с одинаковым током покоя. Впрочем, усилитель работает достаточно линейно и без подбора.
Экспериментальная оценка выходного сопротивления предложенного УМЗЧ проводилась на уровне сигнала, близкого к номинальной мощности при сопротивлении нагрузки 16 и 8 Ом. На графике рис. 6 показана частотная зависимость выходного сопротивления усилителя.

Рис. 6. Частотная зависимость выходного сопротивления усилителя
Качество звучания с усилителем оценивалось с использованием АС в закрытых корпусах (от одной до трёх полос) с динамическими головками 10ГД-36К, Peerless и др. Наилучший эффект отмечается с АС KEF Calinda английского производства с пассивными излучателями, а также АС с легендарными французскими широкополосными головками Audax. Надо заметить, что АС с фазоинверто-ром и открытого типа мы не использовали.
Термины "ровность" и "естественность" скорее связаны не с АС, а с линейностью УМЗЧ, которую мы, однако, не возводим в ранг абсолюта, а ищем свои схемотехнические и звуковые компромиссы. Мы использовали управление по экранирующим сеткам, чтобы не подгонять работу управляющих сеток под токовый режим менее "податливых" вторых сеток.
Звучание с УМЗЧ на основе выходных каскадов с управлением по первой сетке субъективно воспринимается некоторыми как более живое и динамичное в сравнении с УМЗЧ с управлением по экранирующим сеткам. Тем не менее достоинством предложенного усилителя является "мониторный", нейтральный характер звука, благодаря которому, как мы надеемся, такая схемотехника может найти своё применение и своих ценителей.
В заключение отметим, что ровность и естественность музыкальной картины, достигаемые с этим УМЗЧ, являются, по нашему мнению, следствием использованного принципа управления анодным током.
Автор: С. Ахматов, В. Краюшкин, Д. Санников, г. Ульяновск