Предлагаемое устройство предназначено для замены записок, написанных на бумаге. Оно позволяет записать сообщение длительностью до 120 с. Прослушать записанное сообщение можно как в ручном режиме, так и в автоматическом. В устройстве применены готовые китайские модули и самодельная плата сопряжения.
Записками, написанными на бумаге, пользовались все хоть раз в своей жизни. Вещь удобная, но не всегда практичная. Хотя бы даже потому, что ни одна записка на бумаге не расскажет сама вслух, что на ней написано. К идее донести "электронным способом" некоторое сообщение меня подвигла обыкновенная бытовая ситуация, связанная с невозможностью дозвониться до родственников, чтобы передать просьбу. В этом случае обычно пишешь записку и приклеиваешь её, например, возле входной двери на зеркале. А в итоге - или её не замечают, или она отклеивается и падает вниз, где её тоже никто не видит. В отличие от бумажной, "электронная" записка находится всегда на одном и том же месте у входной двери, и у неё есть режим автоматического проигрывания сообщения, когда кто-то входит в квартиру.

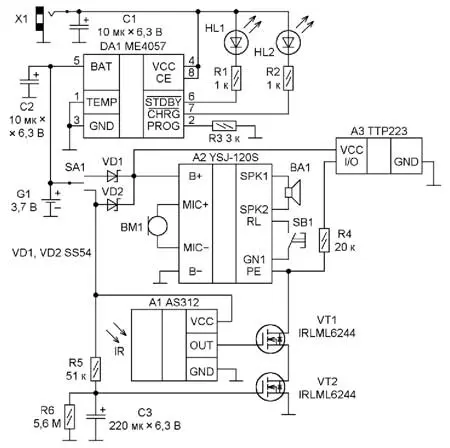
Рис. 1. Схема устройства

Рис. 2. Звуковой модуль А2 (YSJ-120S)
Простота конструкции достигнута за счёт применения готовых модулей. Схема устройства приведена на рис. 1. В основе "электронной" записки лежит звуковой модуль А2 (YSJ-120S, рис. 2) [1]. Время записи - 120 с. Из скупого описания модуля на сайте китайского магазина можно узнать некоторые технические характеристики. В микросхеме купленного мной модуля, которая залита на плате компаундом, скорее всего применены 14-разрядные АЦП и ЦАП, частота дискретизации оцифровываемого сигнала - 16 кГц, формат записи - ADPCM. Сопротивление подключаемой динамической головки лежит в пределах 8...32 Ом. Напряжение питания - 3...5 В. Потребляемый ток в дежурном режиме - не более 5 мкА. Носителем записанной информации в модуле является распаянная микросхема flash-памяти 8M-bit P25Q80H с интерфейсом подключения SPI. В устройстве применён электретный микрофон EM-9767P (ВМ1), который подключён с соблюдением полярности к выводам MIC+ и MIC- платы звукового модуля. Из старого компьютерного корпуса, выпущенного в начале 2000-х годов, была взята динамическая головка ВА1, которая подключена к выводам модуля SPK1 и SPK2. Тактовая кнопка SB1 с длиной толкателя 9 мм включает режим записи сообщения. В качестве кнопки воспроизведения записи используется сенсорный модуль A3 [2] на микросхеме TTP223. Поскольку воспроизведение в модуле А2 включается подачей низкого уровня на вывод PE, на плате модуля А3 необходимо замкнуть каплей припоя контактную площадку A (рис. 3) для того, чтобы на выводе I/O модуля А3 был высокий уровень в момент отсутствия касания сенсорной площадки и низкий - при её касании. Также для экономии энергии питающего аккумулятора с платы был удалён индикаторный светодиод.

Рис. 3. Плата модуля А3

Рис. 4. Модуль А1 (AS312 или AM312)
На модуле А1, транзисторах VT1, VT2, резисторах R4-R6, конденсаторе C3 собран узел автоматического включения воспроизведения записи при нахождении человека в зоне срабатывания инфракрасного датчика модуля А1. Модуль А1 (рис. 4) в разных магазинах продаётся под названием AS312 или AM312. Он представляет собой плату с расположенным на ней трёхвыводным инфракрасным датчиком с линзой Френеля. Датчик питается напряжением 3,3 В от расположенного на плате стабилизатора. На сайте продавца приведены некоторые параметры модуля. Потребляемый ток в дежурном режиме - около 50 мкА, напряжение питания - от 3 до 12 В. Время готовности после подачи напряжения на вывод VCC - около 2 с. Время задержки после срабатывания датчика - 2 с.
После появления человека в зоне действия инфракрасного датчика модуля А1 на его выходе OUT появляется высокий уровень, а включение воспроизведения записи на модуле А2 осуществляется подачей низкого уровня на вывод PE, поэтому транзистор VT1 инвертирует сигнал. Реле времени выполнено на резисторах R5 и R6, конденсаторе C3 и транзисторе VT2. Оно предназначено для задержки подачи сигнала на вывод PE модуля А2. После зарядки конденсатора C3 до напряжения, при котором открывается транзистор VT2, последний соединяет исток транзистора VT1 с общим проводом.
Диоды VD1 и VD2, переключатель SA1 предназначены для коммутации режимов "Ручной" и "Автомат". На корпусе устройства возле выключателя эти режимы имеют обозначения соответственно Р и А. В режиме "Ручной" питание подаётся на модули А2 и А3, а в режиме "Автомат" питание подаётся ещё и на модуль А1 и реле времени.
Для питания устройства используется Li-Pol аккумулятор LP305060 с номинальным напряжением 3,7 В и ёмкостью 800 мА·ч. За его зарядку отвечает узел на микросхеме ME4057 с функциями автоматического завершения зарядки при достижении напряжения 4,2 В на аккумуляторе и предварительной зарядки малым током при сильно разряженном аккумуляторе. Процесс зарядки сопровождается индикацией на светодиодах HL1 и HL2. В авторском варианте применён двухцветный светодиод. Микросхема снабжена узлами защиты от подключения аккумулятора в обратной полярности и перегрева аккумулятора. В авторском варианте защита от перегрева аккумулятора не используется. Включение микросхемы выполнено согласно технической документации фирмы-производителя Nanjing Micro One Electronics Inc [3]. Ток зарядки определяет резистор R3. Его сопротивление выбрано таким, чтобы ограничить зарядный ток аккумулятора на уровне 360 мА. Для другого тока рассчитать сопротивление можно по формуле IАКК = 1100/R3. В режиме предварительной зарядки ток будет в десять раз меньше. Параллельно аккумулятору установлен танталовый конденсатор С2. Он выбран из-за меньшего тока утечки для уменьшения тока разрядки аккумулятора. Для зарядки аккумулятора используется зарядное устройство от телефона напряжением 5 В с самодельным шнуром питания (рис. 5), изготовленным из USB-кабеля.

Рис. 5. Зарядное устройство от телефона

Рис. 6. Монтаж модулей и вспомогательной платы внутри корпуса
Все модули и вспомогательная плата смонтированы по месту внутри подходящего корпуса (рис. 6). Для крепления модулей внутри корпуса использовался клеящий пистолет. Модуль А3 приклеен к передней крышке корпуса клеем "Момент" и залит герметиком "704". На печатной плате (рис. 7) смонтирован узел зарядки и вспомогательные элементы, обеспечивающие работу устройства. С печатной платой модули соединяются проводами в ПВХ-изоляции сечением 0,2 мм2.

Рис. 7. Узел зарядки и вспомогательные элементы, смонтированные на плате
В случае исправных модулей и деталей устройство в налаживании не нуждается, за исключением подбора времязадающей RC-цепи реле времени. При этом надо учитывать пороговое напряжение транзистора VT2, а оно от экземпляра к экземпляру отличается. Поэтому проще всего на место резистора R5 временно подключить переменный резистор. Изменяя его сопротивление, легко подобрать необходимое время, которое проходит до момента открыва-сопротивление переменного резистора, на место R5 необходимо установить постоянный резистор с близким номиналом.

Рис. 8. Внешний вид устройства
Алгоритм пользования "электронной" запиской (рис. 8) получился следующим. Переключатель SA1 устанавливают в положение "Ручной". Далее нажимают и удерживают в нажатом состоянии кнопку SB1 (при этом динамическая головка BA1 издаёт короткий звуковой сигнал), а затем произносят записываемый текст, фразу. После записи кнопку SB1 отпускают, при этом динамическая головка BA1 издаёт двойной короткий звуковой сигнал. Прикоснувшись к месту на корпусе "электронной" записки, напротив которого установлен модуль А2, можно проверить запись, прослушав её. Если переключатель SA1 установить в положение "Автомат", то через определённое время "электронная" записка будет готова при появлении в зоне действия датчика движущегося объекта озвучить ему записанное сообщение.
Литература
1. Звуковой модуль для электронной игрушки. - URL: https://aliexpress.ru/item/ 40001 69127862.html?spm=a2g0s.904231 1.0.0.264d33edTQmPrM&_ga=2.24356647 7.944132445.1592313338-282238244. 1592313338 (16.06.20).
2. Нечаев И. Сенсорные выключатели (бесконтактные кнопки) на микросхеме ТТР223. - Радио, 2018, № 5, с. 25-27.
3. 1A Lithium Ion Battery Linear Charger. - URL:https://datasheet.lcsc.com/szlcsc/ ME4057ASPG_C82651 .pdf (16.06.20).
Автор: В. Макаров, г. Москва