Основное преимущество регуляторов мощности, в которых коммутация тринисторов происходит в момент перехода сетевого напряжения через нуль - малый уровень помех. Для упрощения схемы в этих регуляторах применяют ступенчатое регулирование выходной мощности.
В описанном ниже устройстве в качестве регулирующего элемента использован переменный резистор. Число ступеней регулирования можно изменять от четырех до шестнадцати с дискретностью соответственно от 25 до 6,25%. Минимум коммутационных помех во всем диапазоне регулирования мощности обеспечивает включение тринистора при мгновенном напряжении сети около 5 В.
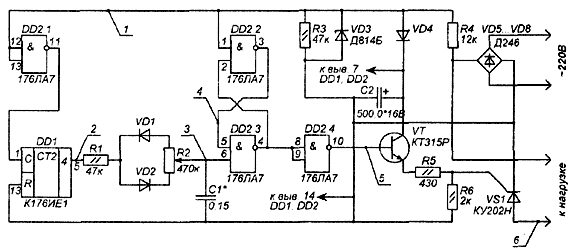
Принципиальная схема регулятора мощности на восемь ступеней (т.е. с дискретностью 12,5%) изображена на рис. 1, временные диаграммы - на рис. 2 Импульсы частотой следования 100 Гц формируют из сетевого напряжения диодный мост VD5...VD8, цепь R4VD3R3 и элемент DD2.1, а делитель частоты DD1 понижает ее до 12,5 Гц. Для изменения дискретности регулирования нужно увеличить (или уменьшить) коэффициент деления делителя и во столько же раз соответственно изменить величину емкости С1.

Рис.1. Принципиальная схема регулятора мощности

Рис.2. Временные диаграммы
Импульсы с делителя переключают RS-триггер на элементах DD2.2, DD2.3. Напряжение на выводе 6 элемента DD2.3 будет возрастать по экспоненциальному закону. При появлении единичного сигнала на этом выводе триггер установится в нулевое состояние (на выводе 4 элемента DD2.3 - сигнал 0). На выводе 10 элемента DD2.4 будет сигнал высокого уровня, который откроет транзистор VT1 и тринистор VS1. Переключение RS-тригера в нулевое состояние будет происходить в момент перехода сетевого напряжения через нуль. При появлении единичного напряжения на выводе 5 счетчика DD1 через цепь R1VD2R2 начинает заряжаться конденсатор С1. При появлении сигнала низкого уровня на выходе счетчика DD1 конденсатор С1 начинает разряжаться через цепь R2-VD1-R1. Напряжение на входе элемента DD2.3 уменьшается, и когда оно станет меньше порогового, триггер перестанет переключаться. Таким образом, регулируя резистором R2 соотношение скорости зарядки и разрядки конденсатора С1, изменяют число импульсов, поступающих на базу транзистора VT1, тем самым, регулируя мощность в нагрузке от нуля (движок резистора R2 в верхнем по схеме положении) до 100% (движок в нижнем положении).
По спаду импульса на выводе 6 элемента DD2.3 RS-триггер возвращается в исходное состояние, и транзистор VT1 закрывается. Тринистор VS1 закроется тогда, когда ток нагрузки станет меньше тока удержания тринистора, т.е. в момент, близкий к переходу сетевого напряжения через нуль.
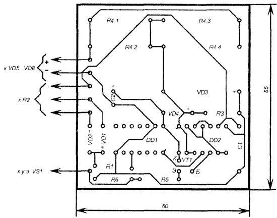
В устройстве использованы резисторы МЛТ-0,125, R2 - СП-1. Резистор R4 составляют из четырех параллельно включенных резисторов МЛТ-2. Конденсатор С1 - КМ-5б, С2 - К50-16. Диоды VD5... VD8 - кремниевые с обратным напряжением не менее 300 В и средним прямым током 10 А. Печатная плата устройства изображена на рис. 3.

Рис.3. Печатная плата регулятора
Процесс настройки можно контролировать по лампе накаливания, включенной на выход устройства. Однако необходимо учесть, что для 4-, 8- и 16-ступенчатых регуляторов частота коммутации тока в нагрузке составит 25, 12.5, 6.25 Гц соответственно, поэтому в качестве нагрузки можно использовать лишь устройства с близкой тепловой инерцией (паяльники, электроплиты и т.п.)
Автор: С. ЗОЛОТАРЕВ, г. Добруш