Возможности МЭМС-технологии (технология микроэлектромеханических систем) были сформулированы еще в 1959 году. Но для превращения МЭМС (или как их называют в Европе, устройств микросистемной технологии - MST) из любопытных лабораторных "игрушек" в реальные изделия, пользующиеся спросом на рынке, потребовалось 30 лет. Однако и в конце 80-х еще не было вполне ясно не только как делать такие системы, но и к какому классу изделий их отнести, а возможные инвесторы не всегда могли правильно расшифровать аббревиатуру "МЭМС". Только в конце 90-х годов началось освоение промышленного производства МЭМС, и сейчас МЭМС-технология быстро развивается. Помимо уже достаточно хорошо известных акселерометров для систем управления воздушными мешками и разнообразных датчиков, многие фирмы сосредотачивают усилия на разработке и производстве МЭМС-устройств для телекоммуникационных систем и медицинских нужд. И если микросхемы - мозг электронных систем, то МЭМС - их глаза и руки. И МЭМС наращивают мускулатуру.
По оценкам Промышленной группы МЭМС (MEMS Industrial Group -MIG), мировые продажи МЭМС за период 2000-2004 годы возрастут с 2-5 млрд. до 8-15 млрд. долл. Прогноз европейской организации изучения рынка многофункциональных МЭМС-систем -Network of Excellence in Multifunctional Microsystems (NEXUS)" более оптимистичен - с 30 млрд. в 2000-м до 68 млрд. в 2005 году. Это объясняется тем, что оценка MIG проводится на уровне элемента, а NEXUS - на системном уровне. Если же учесть, что на долю собственно МЭМС приходится -1-10% стоимости системы, в которой они использованы, оценки оказываются сопоставимыми. Правда, пока МЭМС по темпам развития существенно отстают от изделий микроэлектроники. Так, фирма Texas Instruments лишь в 2000 году начала получать прибыль от продажи разработанных в 1996 году МЭМС цифровой обработки светового излучения (Digital Light Processing -DLP), достаточно широко используемых в современных проекционных системах. А фирме Analog Devices потребовалось девять лет, чтобы окупить затраты на разработку и производство МЭМС-акселе-рометра, которым оснащены большинство выпускаемых в США систем управления подушкой безопасности новых моделей автомобилей. Аналогичная ситуация была характерна для полупроводниковой промышленности 20 лет назад, а сейчас новые изделия окупаются за полтора-два года. По-видимому, и дальнейшее развитие МЭМС будет значительно более быстрым.
О справедливости этого утверждения свидетельствует рост объема инвестиций в отрасль, которая до недавнего времени существовала в основном на средства, выделяемые государством (в 1991 году они составили 3 млн. долл., в 1995-м - около 35 млн., из которых почти 30 млн. долл. отчислило DARPA) и высшими учебными заведениями. По данным IntelliSense (с 2000 года производственное и программное МЭМС-подразделение компании Corning), еще три года назад практически никаких инвестиций венчурного капитала в эту отрасль не производилось. В 2000 году компании, разрабатывающие МЭМС-устройства, получили инвестиции в размере -500 млн. долл. В первое полугодие 2001 года, по данным прогностического отделения In-Stat Group издательства Cahners, объем венчурного капитала, вложенного в развитие МЭМС, уже превысил эту сумму. Появление инвесторов, требующих быстрой окупаемости вложенных денежных средств, приводит к интенсификации работ в области МЭМС. И в результате с 2000 года на рынке МЭМС-изделий появилось около 300 новых фирм. Эта технология привлекает внимание и крупнейших полупроводниковых производителей - Analog Devices, Texas Instruments, Intel, Motorola, Lucent Technologies. Уровень занятости в этой отрасли американской промышленности в 2001 году увеличился по сравнению с 1985 годом в 30 раз. Если в 1999 году представители МЭМС-промышленности могли назвать лишь двух крупнейших "чистых" производителей (foundries) - Cronos Integrated Microsystems и IntelliSense, то сегодня число независимых производителей МЭМС растет. Это - Standard MEMS (поверхностная обработка), Applied MEMS (объемная обработка), тайваньская Walsin Lihwa (ВЧ МЭМС для систем связи).
Но для быстрого продвижения МЭМС-устройств на рынок существует еще немало препятствий. Прежде всего - это проблемы, связанные с освоением их массового производства. Современные МЭМС - сформированные на одной подложке датчики, актюаторы (исполнительные механизмы), устройства управления с размерами элементов до нескольких единиц микрон и менее, - как правило, имеют трехмерную структуру. И хотя большей частью они изготавливаются по полупроводниковой технологии, для их производства зачастую необходимо совершенно новое промышленное, контрольно-измерительное оборудование и методы корпусирования. При этом следует учесть, что на долю исходного материала приходится лишь незначительная часть всей стоимости МЭМС-элемента, тогда как на корпусирование и тестирование - до 90-60% их стоимости. При этом в производство МЭМС вовлечено множество поставщиков различных материалов и оборудования, требуемых для создания разнообразных устройств.
Что же представлено на современном рынке МЭМС?
Сегодня по-прежнему наиболее популярны разнообразные МЭМС-датчики. Практически каждая новая модель американского автомобиля оснащена МЭМС-элементами - от датчиков давления в трубопроводе двигателя до датчиков ускорения (МЭМС-акселерометры), используемых в активных системах подвески, автоматических дверных замках, противоугонных системах, системах воздушных подушек. Акселерометры начинают находить применение и в сейсмических системах записи, мониторах станков и механизмов, диагностических системах, т.е. там, где необходимо измерять ускорение, удар .ши вибрацию. Первые выпущенные на рынок в 1993 году акселерометры типа ADXL50, занимающие совместно со схемой формирования сигнала площадь кристалла в 5 мм2, были разработаны фирмой Analog Devices в 1991-м. Цена акселерометра составляла 12 долл. против 200 долл. для применявшихся тогда датчиков на базе подшипников и трубок из нержавеющей стали. Благодаря появлению дешевых датчиков ускорения стоимость системы управления воздушной подушкой сегодня равна -30 долл. Сейчас фирма ежегодно продает около 50 млн. МЭМС. Причем на долю акселеромегров приходится почти 50% общего дохода от их продаж.
Датчики изготавливаются методом поверхностной обработки, предусматривающей осаждение тонких пьезорезистивных пленок на подложку с последующим вытравливанием требуемого рисунка подвижной диафрагмы (зазор между диафрагмой и поверхностью пластины и, следовательно, емкость образуемого ими конденсатора, зависит от значения ускорения). Таким образом, для изготовления МЭМС-акселерометров применяются те же процессы, что и в полупроводниковой технологии. Достоинства таких приборов, в отличие от устройств, формируемых методом объемной обработки, предусматривающей вытравливание подвижной диафрагмы в достаточно толстой пластине, - гибкость конструкции, возможность построения датчика ускорения по трем осям (объемная обработка допускает создание лишь двухосевого датчика) и формирования схемы считывания на одном с ним кристалле. Последнее обстоятельство нашло отражение и в названии технологии фирмы - integrated MEMS, или iMEMS.
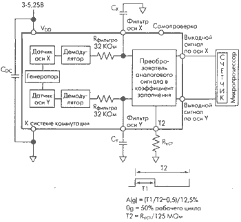
В сентябре 1996 года Analog Devices выпустила третье поколение акселерометров - ADXL150/ADXL250, на одном кристалле с которыми размещены схемы-формирования сигнала, генератор тактовых импульсов, демодулятор и таймер (рис.1). ADXL150 измеряет ускорение по одной оси, ADXL250 - по двум взаимно перпендикулярным осям в плоскости кристалла. Эти датчики характеризуются низким уровнем шумов (плотность шума 1 mg/Hz1/2), широким динамическим диапазоном (80 дБ), малой потребляемой мощностью (1,8 мА/ось, напряжение питания 4 В) и низким дрейфом при нулевом ускорении (0,4 д) в промышленном диапазоне температур (-40...+85oС). Разрешение их в диапазоне измерений ±50 g составляет 10 mg. Единственный внешний прибор, необходимый для нормальной работы акселерометра, - развязывающий конденсатор источника питания. Поставляются датчики в 14-выводном керамическом монтируемом на поверхность корпусе. Стоимость при закупке OEM-партий - 10 долл.

Рис.1. Блок-схема акселерометра тнпа ADXL250 (в ADXL150 - всех элементов по одному).
Следует отметить, что поскольку масса и размеры поверхностно обработанной структуры малы, схема считывания должна регистрировать чрезвычайно незначительные изменения емкости. Так что точность измерений ограничена разрешением схемы считывания. Поэтому следующим этапом развития технологии МЭМС-акселерометров стало появление датчиков серии ADXL202 с плотностью шумов 200 mg/Hz1/2 и разрешением не хуже 2 mg в диапазоне 60 Гц (для последнего датчика серии - ADXL202E). При этом датчик измеряет ускорение в динамическом (вибрации) и статическом (непосредственно ускорение) режимах. Предусмотрен интерфейс с микропроцессором или микроконтроллером (рис.2). Ускорение измеряется по коэффициенту заполнения (отношению ширины импульса к его периоду) выходного сигнала датчика (аналогового или цифрового), т.е. на выходе имеем ШИМ-сигнал. Этот сигнал непосредственно регистрируется счетчиком процессора, т.е. АЦП или какие-либо дополнительные логические устройства не нужны. С помощью резистора Rуст можно регулировать период сигнала в пределах 0,5-10 мкс. Напряжение питания акселерометра ADXL202E - 5 В, ток - менее 0,6 мА, ширина полосы аналогового сигнала - 50 Гц, тактовая частота микроконтроллера - 1 МГц, дрейф при нулевом ускорении в диапазоне температур 0-50оС - 0,05 д. Поставляется он в 8-выводном LCC-корпусе размером 5x5x2 мм. ADXL202E находит применение не только в системах управления воздушными подушками, но и в оборудовании обнаружения перемещений и сигнализации, драйверах дисковых накопителей, для измерения углов наклона (с точностью лучше 1,12о). Рассматривается возможность применения МЭМС акселерометров в системах управления воздушными подушками для защиты от боковых ударов. Совершенствование этих датчиков позволит создать устройства, способные устанавливать размер и вес пассажира и рассчитывать оптимальную реакцию системы с тем, чтобы снизить риск нанесения увечья при раскрытии подушки.
Другой крупный производитель МЭМС - фирма Motorola - отдала предпочтение датчикам давления, изготавливаемым методом объемной обработки. С1980 года фирмой отгружено свыше 350 млн. МЭМС-датчиков давлен" для автомобильной и медицинской отраслей промышленности. В начале 90-х годов были усовершенствованы конструкция самого дагма и биполярной схемы формирования сигнала, изготавливаемых на одном кристалле. Это позволило уменьшить размеры ЧУВСТВИТЕЛЬНОЙ к давлению пьезорезистивной диафрагмы, а также общую площадь датчика (на 30% - с 3,05x3,05 мм до 2,67x2,76 мм), улучшить чувствительность преобразователя и повысить его робостностъ. Так, диафрагма датчиков серии МРХ5100, рассчитанных на измерение дифференциального давления в пределах до 100 кПа, выдерживает импульс давления до 1000 кПа. Среднее значение выходного напряжения составляет 4,7 В, в отсутствие давления - 0,2 В, точность измерения +1,5% в температурном диапазоне 0-85оС.
Одним из перспективных направлений развития своей технологии фирма считает создание датчиков давления шин автомобилей, поскольку, согласно принятому Конгрессом США закону, с 2004 года все новые американские модели автомобилей должны быть оснащены устройствами дистанционного измерения давления шин.

Рис.2. Функциональная блок-схема акселерометра ADXLE202E.
Число фирм, выпускающих разнообразные датчики, непрерывно растет. Среди последних разработок уместно отметить 64-позицион-ный сверхминиатюрный кодировщик углового положения на элементах Холла типа AS5020 фирмы Austria Micro Systems (Австрия). На кристалле совместно со специализированной КМОП-схемой (ASIC) размещены матрица датчиков на элементах Холла, АЦП, два регистра, однократно программируемое ПЗУ и трехпроводная синхронная последовательная шина (рис.3). Схема располагается над или под двухполюсным постоянным магнитом (обычно диаметром 3-6 мм и высотой 2-3 мм, напряженность магнитного поля ±40 мТ) и кодирует его абсолютное угловое положение при вращении (скорость до 30 тыс. об/мин). Единственные внешние устройства, необходимые для измерения углового положения, - магнит и развязывающий конденсатор. Схема датчика совместима с любой микроконтроллерной системой, причем число датчиков, подключаемых к микроконтроллеру, не ограничено. Точность измерения положения составляет 1,5о. Напряжение питания датчика 4,5-5,5 В, потребляемый ток 17 мА. Монтируется он в корпус типа SOIC-8 размером 4,93x3,94x1,48 мм. Предназначен датчик для замены механических поворотных переключателей и потенциометров в системах, работающих в агрессивной среде. Он может найти применение и в устройствах управления и остановки двигателей, в джойстиках, робототехнических системах, программируемых выключателях домашнего электронного оборудования.

Рис.3. Блок-схема кодировщика углового положения типа AS5020.
Для регистрации сейсмической активности при газовых и нефтяных разработках предназначен сверхпрочный малошумящий сервоак-селерометр типа SF1500-UNLD фирмы Applied MEMS (США). Трехвы-водной емкостный МЭМС-датчик с четырехслойной структурой изготовлен методом объемной обработки. Его размер - 6,5x5,5x2 мм. Динамический диапазон этого 24-разрядного дельта-сигма датчика превышает 115 дБ, искажение сигнала во всем диапазоне измерений не превышает 10-4%. Плотность шума его необычайно низка - 100 ng/Hz1/2. Потребляемая мощность - менее 200 мВт. Монтируется датчик в заказной керамический корпус. Для управления его работой разработана ASIC, содержащая более 30 тыс. КМОП-транзисто-ров и монтируемая в 44-выводной керамический корпус. Схема работает в режиме мультиплексной передачи с временным разделением каналов. К 2001 году фирма поставила более 10 тыс. таких датчиков.
Фирма TNO TPD (Нидерланды) создала термодинамический измеритель направления и скорости потока газов и жидкостей, реализовав с помощью МЭМС-технологии на одном кристалле множество нагревателей и датчиков температуры. Скорость потока определяется путем "введения" в контролируемый поток вещества с известной тепловой энергией и последующего измерения поверхностной температуры потока, зависящей от его скорости, - чем скорость выше, тем меньше поглощение тепловой энергии. Направление потока определяется по распределению поверхностной температуры. Датчик измеряет скорость потока в пределах от 0 до 100 миль/с (в среднем от 0 до 25 миль/с) при частоте изменения скорости 80 Гц, что позволяет использовать его для определения скорости пульсирующих или вибрирующих потоков. Благодаря малым размерам датчик может монтироваться на стенке трубопровода компрессоров, насосов и турбин. Он перспективен для применения в оборудовании пищевой и фармацевтической промышленности.
Множество привлекательных МЭМС-устройств было представлено на выставке Sensors Expo 2002 года. Не простая задача, например, увидеть Интернет-страницу на экране 3G сотового телефона (5x5 см). Но она легко решается с помощью МЭМС-датчика фирмы Memsic, позволяющего воспроизводить левую сторону страницы при наклоне трубки влево и правую сторону - при наклоне вправо, и даже увеличивать изображение, приближая трубку к лицу. Для определения угла наклона и ускорения в датчике используется нагреваемый пузырек газа и преобразователи температуры. Изготавливается он по стандартной КМОП-технологии, за исключением элементов преобразователей, требующих специальных этапов обработки. Разрешение датчика 1 mg в диапазоне измерений 10 д. Стоит он 3 долл. при закупке больших партий. А МЭМС-преобразователь све-та-в-напряжение или света-в-частоту фирмы Optical Solutions уже используется для проверки евро-банкнот на подделку.
Конечно, МЭМС-датчики находят самое разнообразное применение, но для успешного развития МЭМС-технологии нужны новые "продвинутые" области применения, и ими могут стать оптические и беспроводные средства связи.
Несмотря на спад экономики США, МЭМС оставались оазисом на рынке коммуникационных систем. Это можно объяснить большими ожиданиями, связанными с возможностью их применения в полностью оптических коммутаторах* систем, работающих в режиме плотного мультиплексирования по длинам волн (DWDM). Кросс-коммутатор - центральный элемент архитектуры оптических систем связи, а МЭМС - одна из перспективных технологий его реализации. С их помощью решена проблема переключения оптических сигналов на различных длинах волн из одного оптоволокна в другое независимо от протокола, ширины полосы или скорости передачи данных и без двойного преобразования его в электрический поток и обратно. Появление перестраиваемых лазеров и узкополосных оптических фильтров на базе МЭМС позволяет передавать по оптическому волокну со скоростью 40 Гбит/с до 160 сигналов на различных длинах волн (разделение каналов составляет 12,5 ГГц, в дальнейшем оно будет удвоено до 25 ГГц, что приведет к дальнейшему увеличению емкости волокна).
Самый распространенный МЭМС-переключатель - двух- или трехмерная матрица (2D или 3D) мельчайших зеркал, отражающих падающее на них излучение оптоволокна входного порта в оптоволокно выходного порта. Нужное опотоволокно задается углом поворота зеркала, регулируемого актюатором. Для управления актюато-ром можно применять магнитный или электростатический принцип. Во втором случае угол поворота зеркала задается напряжением между электродом зеркала и электродом, расположенным на его основании. В 20-матрице зеркала поворачиваются в одной плоскости, в более сложной 3D-матрице - в двух плоскостях (рис.4), т.е., по образному выражению аналитиков In-Stat, различие между этими двумя типами матриц то же, что между качелями и гироскопом. Но, несмотря на то, что по сравнению с 2D-матрицей в трехмерной аналогичной емкости используется меньшее число зеркал, изготовить ее сложнее, а для управления требуется более сложное программное обеспечение. Поэтому она дороже.
На заре развития технологии оптических МЭМС-коммутационных матриц разработчики утверждали, что их изделия смогут обеспечить переключение нескольких тысяч каналов, и производители телекоммуникационного оборудования, стремясь первыми приобрести столь перспективные оптические устройства, вложили в их разработку немалые средства. Но затем стало ясно, что полностью оптическая сеть пока не выполнима. Это привело к созданию "гибридных" коммутаторов значительно меньшей емкости, чем утверждалось ранее. Сократилось и число фирм, занятых созданием оптических МЭМС-коммутаторов. Если на ранних этапах освоения технологии разработкой 3D-матричных устройств занимались около 10 фирм, то сегодня в этом секторе рынка остались только два крупных поставщика -Integrated Micromachines Inc. (IMMI) и Agere (бывшее отделение Microelectronics Group фирмы Lucent Technologies). Правда, работы в этой области продолжают более мелкие фирмы - Tellium, MEMX (группа, отделившаяся от Сандийской национальной лаборатории), С Speed (численность занятых 54 человека). И президент компании IMMI Д. Миу прав, утверждая, что для 3D-систем существуют хорошие перспективы и они, конечно, будут востребованы, как только подтвердится надежность гибридных систем. Таков и прогноз фирмы Communications Industry Researchers, согласно которому до 2006 года самые большие доходы будут приносить 2D-переключатели, а самые высокие темпы прироста продаж будут иметь ЗD-устройства.

Рис.4. Структура ЗD-мотрицы МЭМС оптических переключателей.
Основной поставщик оптических 2D-коммутаторных матриц -компания ОММ, выпускающая 4x4, 8x8, 16x16 и 32x32 модули для коммутаторов и мультиплексоров ввода-вывода (Optical Add-Drop Multiplexers - OADM). В конце 2001 года фирма выпустила 32x32 МЭМС-оптический модуль в специальном запатентованном фирмой корпусе. Он содержит четыре переключателя ОММ 16x16 и рассчитан на работу в диапазоне длин волн 1290-1610 нм. Вносимые потери его не превышают 6 дБ, время переключения - 13 мс, потребляемая мощность - 500 мВт. Напряжение питания - 5 В. По оценкам разработчиков, применение такого полностью оптического переключателя позволяет снизить стоимость системы коммутации более чем на 70%.
Новейшие разработки ОММ - OММ2х16 оптический дву-напрвленный модуль, переключающий любое из двух входных опто-волокон на любое из 16 выходных, и OADM модуль OADS-8. Они также работают в диапазоне длин волн 1290-1610 нм. Модули, монтируемые в корпус размером 91x81x7,6 мм, предназначены для замены используемых в современном оборудовании оптомеханических коммутаторов. На создание семейства МЭМС-переключателей фирма получила от инвесторов более 150 млн. долл. Один из крупнейших инвесторов - компания Siemens Information and Communication Networks (США) намерена использовать переключатели ОММ в кросс-коммутаторах протяженной оптической сети.
Но и разработчики 3D-матричных элементов не складывают оружие. В марте Agere и IMMI объявили о создании новых 3D-коммутаторов. Agere приступила к типовым испытаниям модуля S5200 с конфигурацией 64x64 и 32x32 портов и встроенными электронными схемами управления. Габариты переключателя - 23x25x10 см. Его 3D-архитектура разработана специиалистами Bell Labs. Начало массового производства планируется на лето 2002 года. Переключатель предназначен для оптических ОАDМ-систем.
Оптический кросс-коммутатор IMX-80 фирмы IMMI на базе 3D МЭМС-матрицы достаточно легко объединяется с существующими электронными коммутаторами, что облегчает создание "гибридного" сетевого элемента. Это позволит операторам использовать оптический блок для быстрого назначения тракта передачи основной сети, не "поступаясь" дорогостоящим ОС-192 трансивером. Главное достоинство коммутаторов семейства IMX (ведется разработка новых его изделий, в частности IMX-40 и IMX-256) - низкие вносимые потери, равные 1,7 дБ при числе портов 256. МЭМС-зеркапа управляются тремя широкополосными контурами обратной связи на базе ASIC, объединяющими оптические датчики и датчики положения зеркал и обеспечивающими время переключения менее 10 мс.
Но 2D- и 3D-матричные устройства не единственные типы МЭМС-переключателей, используемых в оптических коммутаторах. Фирма Network Photonics в начале года сообщила о выпуске оптических подсистем CrossWave 1200 и CrossWave 2200, выполненных на базе разработанной ее специалистами одномерной линейки МЭМС-зеркал и фильтра типов волн по их длине на решетке. Применение линейной матрицы позволило отказаться от сложных сервосистем управления в 2D- и 3D-матрицах. Тем самым им удалось существенно снизить габариты, стоимость и потребляемую мощность коммутатора, улучшив его надежность и оптические характеристики. Подсистемы CrossWave - четырехпортовые (с конфигурацией 2x2) OADM-модули, оперирующие с сигналами на 96 различных длинах волн и обеспечивающие кросс-коммутацию по 192x192 длинам волн. Рассчитаны они на применение в DWDM-системах. Потребляемая ими мощность 8 Вт.
Интересен оптический переключатель без МЭМС-зеркал фирмы Agilent, в котором использован актюатор, подобный устройствам, применяемым в системах впрыскивания краски принтеров материнской фирмы Hewlett-Packard. Переключатель представляет собой пленарную схему пересекающихся световодов на основе двуокиси кремния. В каждом пересечении вытравлено углубление, заполняемое жидкостью с тем же коэффициентом пропускания на длинах волн 1300 и 1550 нм, что и у материала световода. Для изменения направления распространения света в нужное пересечение подается напряжение. Это вызывает нагрев жидкости и образование пузырька, отражающего излучение в требуемый канал. По утверждению разработчиков, на основе этого переключателя можно легко реализовать NxN кросс-коммутаторы с низкими потерями ( в среднем 5 дБ). Время переключения - менее 10 мс. Достоинство переключателя - отсутствие регулируемых зеркал, систем управления и высоких требований к защите от загрязнений. В мае 2000 года Agilent заключила договор с компанией STMicroelectronics на производство "пузырьковых" МЭМС-переключателей с 32x32 портами. Габариты переключателя - 16,5x30,4x4,8 см, напряжение питания 5±5% В и 15±10% В (при максимальном токе 6 и 1 А, соответственно). Интерес к этому переключателю проявила и фирма Alcatel, но о других приверженцах пузырьковой технологии пока неизвестно. Большинство потенциальных потребителей отдают предпочтение технологии матриц МЭМС-зеркал. Что же, поживем, увидим, кто выиграет.
МЭМС находят применение не только в переключателях - все большее внимание разработчиков оптической сетевой инфраструктуры привлекают МЭМС регулируемых оптических аттенюаторов, перестраиваемых фильтров и лазеров. Именно на такое применение рассчитан МЭМС-линейный микродвигатель фирмы Agilent. Двигатель не вращается, а перемещается в одной плоскости (вперед-назад, влево-вправо) на расстояние до 50 мкм шагами в 1,5 нм за 2,5 мс.
Для DWDM-систем предназначен и перестраиваемый поверхностно излучающий лазер с вертикальным резонатором фирмы Nortel Networks. Полусимметричный МЭМС-резонатор обеспечивает непрерывную перестройку по длинам волн. Лазер смонтирован в корпусе с широкополосным фиксатором частоты для ее стабилизации на протяжении жизненного цикла и с прецизионным термистором с отрицательным температурным коэффициентом для контроля рабочей температуры. Минимальная выходная мощность лазера равна 20 мВт, стабильность - 0,3 дБ, потребляемая мощность 7 Вт. Скорость перестройки излучения по длинам волн в зависимости от применения не превышает 10 мс при точности ±3 ГГц. Разнос каналов -от 25 до 200 ГГц.
Фирма Solus Micro Technologies в стремлении создать "послушные" оптические МЭМС (compliant MEMS - CMEMS) обратилась к полимерному материалу, а не кремнию. Специалисты объясняют свой выбор чрезвычайно низким выходом годных при производстве кремниевых МЭМС (около 2%). К тому же, кремний легко раскалывается при изгибе или растяжении. В качестве исходного материала был выбран эластомер на основе кремния, характеризующийся отличными механическими и химическими свойствами, а также высокой термостабильностью и благодаря этому выдерживающий чрезвычайно большие механические и термические нагрузки. А поскольку жесткость этих материалов на шесть порядков меньше, чем у кремния, структуры на них могут иметь большую толщину. Отклонение этих материалов под воздействием приложенного напряжения также значительно больше, чем у элементов кремниевых МЭМС. И наконец, в отличие от кремниевых устройств, основной метод изготовления которых - химическое осаждение из газовой фазы, эласто-мерные структуры можно формировать более дешевым методом центрифугирования.
Специалистами фирмы изготовлен перестраиваемый интерференционный CMEMS-фильтр Фабри-Перо, который отличается высокой точностью настройки (характеризующей ширину фильтруемой спектральной линии) при шаге настройки 50 и 25 ГГц, возможностью прецизионного измерения оптической мощности и отношения сигнал-шум. Вносимые потери фильтра не превышают 2,5 дБ. Фильтр образован тремя соединенными вместе кремниевыми пластинами. На внутреннюю поверхность первой нанесен диэлектрический слой с высокой отражательной способностью, на внешнюю - высокоэффективное антиотражающее покрытие. Эта пластина выполняет функцию фиксированного зеркала. Вторая пластина с диэлектрическим слоем с высоким коэффициентом отражения крепится с помощью эластомера к периметру рамы и представляет собой подвижное зеркало. На третью пластину нанесены электроды, положение которых соответствует расположению электродов на эластомерном слое. Напряжение, приложенное между второй и третьей пластинами, управляет зазором между первыми двумя. CMEMS-фильтр предназначен для контроля функционирования различных DWDM-систем (убыток провайдера при нарушениях в их работе может достигать 10 тыс. долл./час на канал), работающих в С- и Р-диапазонах (1500 и 1630 нм). Время перехода с одного канала на другой занимает несколько миллисекунд. Время жизни фильтра, по оценкам разработчиков, превысит 10 лет.
Источники
Автор: Шурыгина В.