Микросхема LM338T представляет собой регулируемый интегральный стабилизатор напряжения, способный работать с показателями от 3 до 40 В, при силе тока до 5 А.
ИМС достаточно популярная, разрабатывается и продаётся TEXAS INSTRUMENTS, National Semiconductor и STMicroelectronics с 1998 года по настоящее время.
Микросхемы работают только с положительным напряжением ("positive voltage regulators").
Внешний вид
Стабилизатор выпускается в двух типах корпусов:
- TO-220,
- TO-3.
Внешний вид корпуса обоих обозначен на изображении ниже.

Рис. 1. Внешний вид корпусов стабилизаторов
Габариты зависят от типа корпуса и имеют следующие числовые значения.

Цоколевка обозначена выше:
- Первый контакт – управление,
- Второй – выход (на корпусе TO-3 это внешний кожух),
- Третий – вход.
Ещё изображение для наглядности.

Рис. 2. Изображение стабилизаторов
Типовые схемы включения
Производители рекомендуют выполнять включение LM338T в схемы следующим образом.

Рис. 3. Схема включения LM338T
В зависимости от выбранных значений R1 и R2, а также входного напряжения, можно рассчитать выходное по следующей формуле.

Чтобы лучше понять логику работы устройства, можно изучить его функциональную блок-схему.
Рис. 4. Функциональная блок-схема устройства
STMicroelectronics рекомендует включать стабилизатор LM338T так.

Рис. 5. Схема включения стабилизатора LM338T
При этом выходное напряжение будет рассчитываться по формуле.

При условии, что R1 = 240 Ω. Максимальное выходное напряжение в том случае будет не выше 25 В.
Еще один вариант включения стабилизатора – с защитными диодами.

Рис. 6. Схема включения стабилизатора с защитными диодами
Диоды в этом случае нужны для защиты от скачков напряжения с конденсаторов (C1 и C2).
Уровень напряжения на выходе здесь рассчитывается по формуле.

Использование LM338 в регуляторе температуры
Производитель National Semiconductor рекомендует следующий вариант включения стабилизатора в схему.

Рис. 7. Схема включения стабилизатора в регуляторе температуры
Вариант медленного пятнадцативольтового стабилизатора напряжения

Рис. 8. Вариант стабилизатора напряжения
Все номиналы обозначены на схеме.
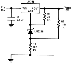
Десятивольтовый регулятор с высокой стабильностью

Рис. 9. Десятивольтовый регулятор с высокой стабильностью
Стабилизатор с цифровым управлением

Рис. 10. Стабилизатор с цифровым управлением
R2 определяет максимальное значение выходного напряжения.
Стабилизатор на 15 А

Рис. 11. Стабилизатор на 15 А
Схема должна включаться с минимальной нагрузкой в 100 мА.
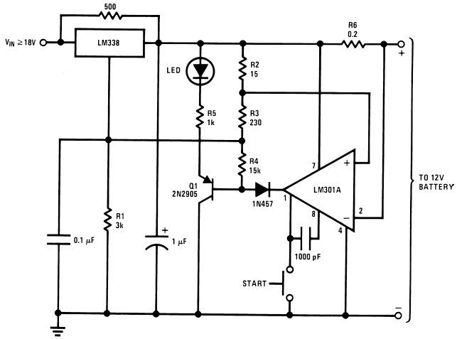
Использование LM338 в зарядном устройстве для 12 В аккумуляторов
Схема достаточно проста.

Рис. 12. Схема на LM338 в зарядном устройстве
Питается обозначенный стабилизатор напряжением не менее 18 В.
Усилитель мощности на LM338

Рис. 13. Усилитель мощности на LM338
В качестве аннотаций:
- AV = 1, RF = 10k, CF = 100 pF,
- AV = 10, RF = 100k, CF = 10 pF,
- Полоса пропускания ≥ 100 кГц,
- Искажение ≤ 0,1%.
Технические параметры
Напряжение на входе может быть в диапазоне от –0.3 до +40 В.
На выходе – от +1,2 до +32В.
Микросхема рассчитана на работу при температуре не выше 125°С. Но допускается кратковременный нагрев до 300 градусов (не дольше 10 секунд) в корпусе TO-3 и до 260 градусов (не более 4 секунд) в корпусе TO-220. Поэтому рекомендуется установка на радиатор (с пассивным или активным охлаждением).
Ток не должен превышать 5 А (кратковременно допускаются скачки до 7 А).
Аналоги
Полным аналогом микросхемы можно назвать ECG935. В качестве принципиальной замены можно рассмотреть IP338.
Даташит
Скачать даташиты на микросхему от различных производителей можно здесь и здесь (на английском языке). В них вы найдёте подробные технические параметры и рекомендуемые схемы включения стабилизатора LM338.
Автор: RadioRadar

