Микросхема STR S6707 представляет собой импульсный регулятор напряжения с биполярным транзистором на выходе.
Производят и поставляют эти чипы Sanken Electric и Allegro MicroSystems.
Применяются микросхемы STRS6707 в основном в автономных квазирезонансных преобразователях с обратной связью, так как они повышают интеграцию и надёжность схем.
Эти чипы включают в себя схему первичного управления и пропорционального привода с высоковольтным биполярным переключающим транзистором третьего поколения.
Технические особенности
- Циклическое ограничение тока, блокировка пониженного напряжения с гистерезисом, защита от перенапряжения и термическое отключение защищают микросхему во всех нормальных и перегрузочных условиях.
- Универсальная схема блокировки с тремя уровнями включает синхронизацию времени выключения.
- Защита от перенапряжения и термозащита включаются после небольшой задержки.
- Режим ожидания малой мощности.
- Импульсная защита от перегрузки по току.
- Переключающий транзистор третьего поколения с пропорциональным приводом.
- Формованный SIP со встроенным изолированным распределителем тепла.
Основные характеристики
- Напряжение питания – 15 В.
- Выходное напряжение – до 850 В (абсолютный максимум).
- Сила тока – 6А (возможны кратковременные скачки до 12А).
- Выходная мощность до 220 Вт.
- Напряжение изоляции – 2000 В.
- Порог срабатывания термозащиты - 150°С.
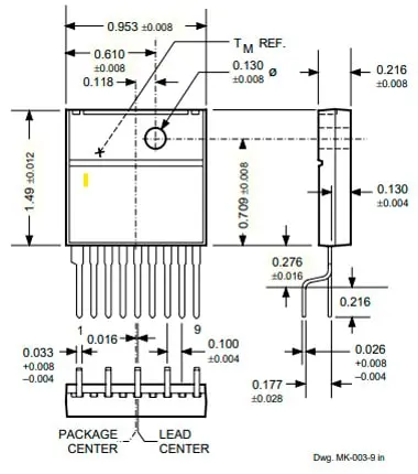
Внешний вид микросхемы

Рис. 1. Внешний вид микросхемы
Схема включения
Наиболее часто эти микросхемы применяются в составе телевизоров, там они выступают в роли ключа (транзистора с продвинутыми функциями) для строчной развёртки.
Например, речь о телевизорах:
- GOLDSTAR CF-21D10B,
- GOLDSTAR MC46A,
- Sony KV-21M1K,
- Sony KV-G14M2,
- JVC AV-21TE,
- И других.
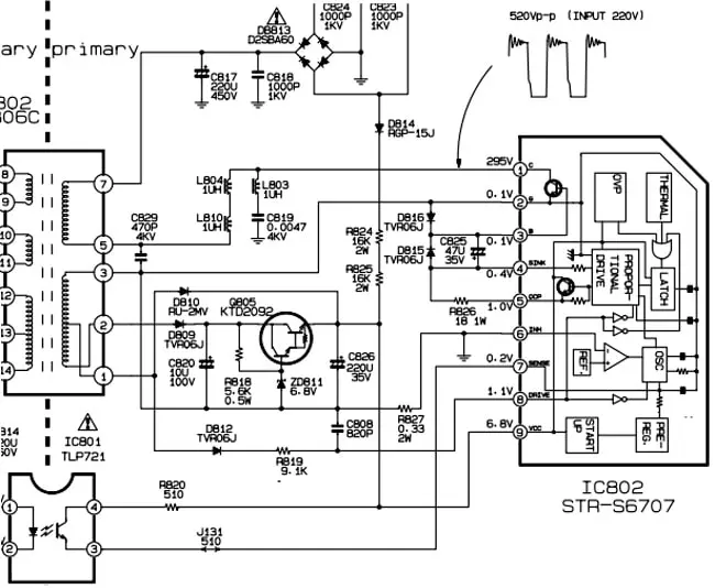
Пример фрагмента с включением микросхемы STR S6707 в блок питания телевизора MC41B.

Рис. 2. Фрагмента с включением микросхемы STR S6707 в блок питания телевизора MC41B
Ножки с первой по третью реализуют логику работы транзистора.
Сама по себе микросхема обладает достаточной надёжностью, поэтому при пробое обязательно следует проверить элементы обвязки, так как проблема с STR S6707 в первую очередь может быть связана именно с выходными уровнями генератора, пробоем конденсаторов и других элементов.
Более детально работу STR S6707 и её включение можно изучить на примерах схем телевизоров, приложенных ниже.
Автор: RadioRadar
