Maxim Integrated Products представил продукты MAX9670/9671, представляющие собой контроллеры сдвоенных интерфейсов SCART с функцией управления громкостью и питанием 3,3 В. В микросхемах применена схема с низким потреблением энергии, что позволяет использовать их в устройствах с низкой рассеиваемой мощностью. Кроме того, в ИС используется запатентованная компанией Maxim технология DirectDrive, которая убирает шумы в сигнальных цепях при различных переходных процессах (переключение режимов, в момент включения/выключения устройства) и позволяет не использовать разделительные конденсаторы в звуковых трактах. Посадочное место микросхем MAX9670/MAX9671 составляет всего 49 мм2.
Встроенная в ИС схема подкачки заряда дает возможность инвертировать напряжение +3,3 В стандартного источника в -3,3 В, что обеспечивает необходимый размах напряжения для поддержки работы с аудиосигналами со среднеквадратичным действующим значением 2,0 В.
Кроме того, ИС имеют встроенные схемы автоматического обнаружения нагрузки и детектирования появления сигнала.
MAX9670 выпускается в 40-контактном корпусе TQFN (6 х 6 мм), а MAX9671 в 44-контактном корпусе TQFN (7 х 7 мм). ИС работают в температурном диапазоне от 0 до +70°С.
Основные характеристики
- Управление двумя интерфейсами SCART
- Потребляемая мощность составляет 2,5 мВт (режим отключения), 70 мВт ( статический режим без нагрузки) и до 471 мВт (рабочий режим).
- Регулировка уровня громкости от -62 до 0 дБ с шагом 2 дБ.
- Восстанавливающие фильтры с полосой пропускания 10 МГц.
- Усиление видеосигнала 52 дБ на частоте 27 МГц.
- Питание 3,3 и 12 В.
- Управление микросхемами по интерфейсу I2C.
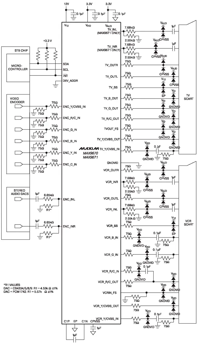
Рекомендованная схема включения микросхем MAX9670/MAX9671 приведена на рисунке.

Рекомендованная схема включения микросхем MAX9670/MAX9671
Источник: Ремонт и сервис
