Некоторое время назад автор загорелся идеей смотреть слайды, число которых в его коллекции превысило тысячу, на большом экране телевизора. Побудительной причиной стало то, что для проработавшего много лет слайд-проектора "Этюд" не осталось запасных ламп, очень недолговечных. Было сделано несколько попыток воспользоваться для "оцифровки" слайдов видеокамерой или обычным планшетным сканером, оснащенным слайд-приставкой. Все они оказались неудачными, удовлетворительного качества цифровых копий достигнуть не удалось. Приобрести специализированный слайд-сканер или отсканировать всю коллекцию, обратившись в специализированную фирму, также не представилось возможным из-за неоправданно высокой цены подобных приборов и услуг.
Найти решение проблемы удалось, когда был приобретен цифровой фотоаппарат Саnоn с матрицей объемом 5 Мпкс и режимом "Макро". На изготовление описанной ниже конструкции был потрачен выходной день, после чего перевести всю коллекцию слайдов в цифровой вид удалось всего за два часа. Качество изображения получилось более чем удовлетворительным для просмотра на экране телевизора с диагональю 81 см.

Рис. 1
А теперь — о самом изделии, изображенном на фотоснимке рис. 1. Светодиод 6 с ребристым теплоотводом 7 закреплен на Г-образном держателе на высоте 25 мм от основания 8 — точно наоптическои оси объектива фотоаппарата 1, проходящей через центр слайда, закрепленного в рамке 4. Рамку со слайдом вставляют в держатель, состоящий из рассеивателя света 5, изготовленного из органического стекла молочного цвета, и приклеенных к нему двух направляющих 3 из обычного органического стекла толщиной 4 мм. Между направляющими можно устанавливать любые рамки стандартных размеров 50x50 мм. Две пружины 9 из стальной проволоки прижимают рамку к рассеивателю.
Вплотную к направляющим со стороны рамки на рассеиватель наклеены две узкие полоски из органического стекла толщиной 1 мм. Они не попадают в зону слайда и помогают не поцарапать рассеиватель при смене рамки.
Угол излучения у примененного для освещения слайда сверхъяркого све-тодиода EP505L-350W1 белого цвета свечения — 120 град. Будучи установленным на расстоянии 40 мм от рассеивателя, этот светодиод освещает всю поверхность слайда достаточно ярко и равномерно.
Фотоаппарат жестко закреплен на пластине 11 толщиной 2,6 мм. Отпустив винты 10, его можно перемещать вместе с пластиной, добиваясь, чтобы изображение слайда заняло как можно большую часть площади кадра при оптимальной фокусировке. Найдя это положение, винты 10 следует затянуть. Если после сборки установки выяснилось, что оптическая ось объектива проходит выше или ниже центра слайда и светодиода, толщину пластины 11 придется соответствующим образом изменить.
Кнопку спуска фотоаппарата можно нажимать вручную. Но если подключить аппарат к шине USB компьютера, то при наличии соответствующей программы можно управлять съемкой с клавиатуры компьютера. Это значительно уменьшит риск испортить кадр из-за случайного смещения слайда при слишком резком нажатии на кнопку.
Опыт показал, что свет, отраженный блестящей торцевой поверхностью тубуса объектива, попадая на слайд, нередко создает блики на изображении. Чтобы избежать этого, между объективом и слайдом была установлена диафрагма 2 из непрозрачного материала. Диаметр отверстия диафрагмы равен диаметру стеклянной линзы объектива. Чтобы исключить блики, вся конструкция (за исключением слайдодержателя) окрашена в черный цвет.

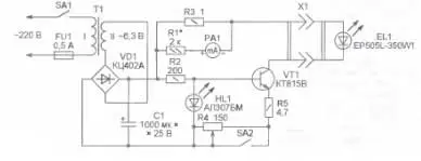
Рис. 2
Блок питания светодиода выполнен по схеме, изображенной на рис. 2. Светодиод HL1, использованный в качестве стабистора, задает напряжение на базе транзистора VT1. Изменяя суммарное сопротивление резисторов в цепи эмиттера этого транзистора, регулируют его коллекторный ток, а следовательно, и ток, текущий через светодиод EL1.
Работая с цветными слайдами, выключатель SA2 замыкают, при этом через светодиод EL1 течет ток около 150 мА, падение напряжения на светодиоде при таком токе приблизительно 3,5 В. Для черно-белых слайдов освещенность зачастую оказывается избыточной, поэтому выключатель SA2 размыкают, а ток уменьшают переменным резистором R4, контролируя его по прибору РА1. При налаживании установки подборкой резистора R1 добиваются, чтобы ток полного отклонения стрелки прибора РА1 стал равен 200 мА.
Трансформатор Т1 можно использовать любой с указанным на схеме напряжением обмотки II и габаритной мощностью более 5 В-А. Диодный мост КЦ402А можно заменить другим на ток более 0,5 А и напряжение не менее 100 В.
Автор: А. Степанов, г. Санкт-Петербург
