Лампа-вспышка - весьма популярный элемент декоративного освещения самых различных объектов. Она находит применение на дискотеках, при оформлении витрин и световых реклам. Такие лампы используют и велосипедисты, уделяющие серьезное внимание своей безопасности на дороге. Установка ламп-вспышек на объектах, удаленных от наблюдателя на большое расстояние, создает эффект переливающегося светового мерцания и очень зрелищно. Многочисленные мерцающие огоньки, парящие на фоне темного неба над крышами зданий, производят неизгладимое впечатление.
Традиционно лампы-вспышки были газоразрядными, что требовало источника высокого напряжения для их питания и серьезно ограничивало частоту вспышек, а также их общее число до исчерпания ресурса лампы. Но появившиеся сегодня лампы-вспышки на ярких светодиодах, безусловно, большой шаг вперед в плане технологичности, экономичности и долговечности.

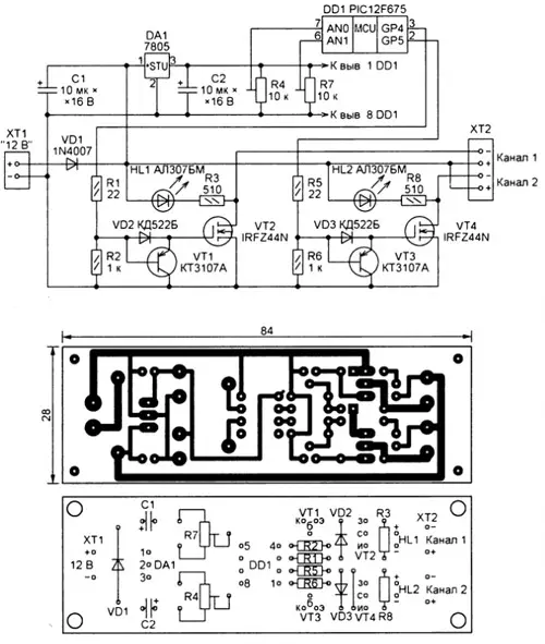
Рис.1-2
Предлагаемый прибор позволяет управлять двумя светодиодными лампами или их наборами. Он построен по схеме, изображенной на рис. 1, и оснащен микроконтроллером PIC12F675 (DD1). С подстроечного резистора R7 на аналоговый вход AN 1 микроконтроллера поступает напряжение, задающее длительность вспышек в интервале 0,1... 1 с. Напряжением, поступающим на вход AN0 с подстроечного резистора R4, задают число следующих одна за другой вспышек в каждом канале (от 1 до 10). Оперируя подстроечными резисторами, можно подобрать оптимальный световой эффект.
Полевые транзисторы VT2 и VT4 усиливают сформированные на выходах GP4 и GP5 микроконтроллера сигналы управления каждым каналом. Ускоряющую закрывание полевых транзисторов разрядку их емкости затвор-исток обеспечивают биполярные транзисторы VT1 и VT3.
Светодиодные лампы на 12 В обоих каналов подключают к винтовой колодке ХТ2. Работу каждого канала можно контролировать по вспышкам светодио-дов HL1 и HL2.
Постоянное напряжение питания 12 В подают на колодку XT 1. Диод VD1 защитит прибор, если полярность напряжения будет случайно перепутана. Напряжение питания микроконтроллера стабилизировано интегральным стабилизатором DA1.
Устройство выполнено на односторонней печатной плате размерами 84x28 мм (рис. 2).
Стабилизатор напряжения 7805 можно заменить отечественным аналогом КР142ЕН5А, а транзисторы КТ3107А -любыми той же серии, серии КТ502 или транзисторами ВС557. Вместо полевых транзисторов IRFZ44N могут быть применены IRFZ46N или IRFZ48N. Диоды КД522Б заменяют, например, импортные 1 N4148.
Подстроечные резисторы R4 и R7 - СПЗ-386 либо их импортные аналоги SH-085 с номиналами от 10 до 100 кОм. Они должны быть с линейной регулировочной характеристикой (А - у отечественных, В - у импортных резисторов).
К контроллеру можно подключать автомобильные светодиодные лампы, а также как самостоятельно собранные, так и готовые светодиодные панели, рассчитанные на питание напряжением 12 В. В них могут быть установлены све-тодиоды любого цвета свечения.
Файл печатной платы в формате Sprint Layout 5.0 и программа микроконтроллера этого устройства можно скачать здесь.
Хотя примененные в приборе полевые транзисторы способны коммутировать ток в несколько десятков ампер, фактическая нагрузочная способность ограничена диодом VD1, рассчитанным на ток не более 1А Чтобы управлять светодиодными лампами, потребляющими больший ток, необходимо заменить этот диод более мощным и, возможно, снабдить транзисторы VT2 и VT4 теплоо тводами.
Автор: Г. Носов, г. Саратов
