В СНГ выпускается несколько типов мини-инкубаторов. Температура в них поддерживается механическим терморегулятором, отсутствует индикация превышения предельной температуры внутри инкубатора. Для замены механического терморегулятора предназначен предлагаемый электронный (рис.1) с дополнительными сервисными функциями. Точность поддержания температуры внутри мини-инкубатора - 0,2°С. Температуру можно регулировать в пределах 37...39°С. Работоспособность терморегулятора сохраняется при колебаниях напряжения сети в пределах ±20% от номинального значения.

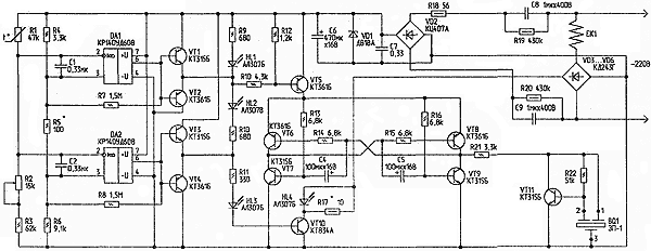
Рис.1. Принципиальная схема терморегулятора
Терморегулятор состоит из:
- терморезистивного моста R1...R6;
- двух компараторов на операционных усилителях DA1, DA2;
- узла индикации "нагрев" на светодиоде HL3;
- узла индикации "норма" на светодиоде HL2;
- узла индикации "перегрев" на светодиоде HL1;
- узла контроля тока через нагревательный элемент на светодиоде HL4;
- узла звуковой индикации превышения предельной температуры на VT6...VT9, VT11 и пьезоизлучателе BQ1;
- силового ключа на транзисторе VT10, обеспечивающего ток через нагревательный элемент.
Питание схемы выполнено по бестрансформаторной схеме с гасящими конденсаторами С8, С9. Выпрямляется напряжение диодным мостом VD2, фильтруется конденсаторами С6, С7, стабилизируется стабилитроном VD1. Диодный мост VD3...VD6 служит для подачи напряжения необходимой полярности на транзистор VT10. На компараторе DA2 собран пороговый элемент, включающий нагрев элемента ЕК1. Когда температура воздуха внутри инкубатора ниже установленного резистором R2 порога, на выводе 6 DA2 - высокий уровень. Усиленный эмит-терным повторителем на VT3, VT4, сигнал через R11, HL3 поступает в базу транзистора VT10, транзистор открывается, и ток протекает через нагревательный элемент ЕК1. Падения напряжения на резисторе R17 достаточно, чтобы горел светодиод HL4, контролирующий протекание тока через нагревательный элемент.
Одновременно светодиод HL3 индицирует включение режима "Нагрев". При достижении заданной температуры напряжение на выводе 6 DA2 снижается, закрывается VT10, нагревательный элемент ЕК1 обесточивается, гаснут светодиоды HL3, HL4, и зажигается светодиод HL2 (индикация режима "Норма"). При понижении температуры внутри инкубатора снова включается режим "Нагрев". Для более четкого переключения между режимами, в компараторе введена положительная обратная связь с помощью резистора R8.
Итак, сменяя друг друга, режимы "Нагрев" и "Норма" позволяют вывести птенцов. Но, в результате короткого замыкания транзистора VT10 или еще по каким-либо причинам, температура внутри инкубатора может превысить 39,4°С. Перегрев выше этой температуры опасен для развития эмбрионов. В последние дни инкубации он вызывает массовую гибель зародышей [1]. Для предотвращения этой ситуации в схему введен еще один компаратор на операционном усилителе DA1. Он переключается при достижении температуры 39°С. При этом зажигается светодиод HL1, и открывается ключ на транзисторе VT5. На транзисторах VT6...VT9 собран модифицированный мультивибратор с высокой нагрузочной способностью. Этот низкочастотный релаксационный генератор служит модулирующим для автогенератора высокого тона на транзисторе VT11 и пьезозвонке BQ1. В этом режиме излучатель издает прерывистый сигнал тревоги. Для обеспечения лучшего визуального контроля за режимами работы терморегулятора, ток через светодиоды HL1...HL3 выбран относительно большим. Так как выходной ток ОУ DA1, DA2 недостаточен для их яркого свечения, в схему введены усилители на транзисторах VT1...VT4.
Детали. Резисторы R3...R6 необходимо применить высокостабильные, например, типа С2-29, терморезистор R1 -типа ММТ-1, подстроечный резистор R2 - СП5-16ВА-0,25 Вт. Остальные резисторы могут быть МЛТ, С2-23, С2-33. Конденсаторы С1, С2, С7 - малогабаритные, керамические; конденсаторы С8, С9 - типа К73-17. Конденсаторы С4...С6 - К50-35. Операционные усилители можно заменить на К140УД6 или КР140УД708. Транзисторы VT1...VT9, VT11 можно заменить на другие кремниевые маломощные соответствующей структуры. Транзистор VT10 можно заменить на мощный составной высоковольтный. Стабилитрон должен быть на напряжение 9...10 В. Диодный мост VD2 можно заменить на мост из отдельных диодов типа КД209А, на эти же диоды можно заменить VD3...VD6.
Налаживание термостабилизатора заключается в следующем. Предварительно собирают тональный генератор на VT11 и BQ1 на макетной плате и уточняют сопротивление резисторов R21, R22 по надежной генерации, затем эти элементы устанавливают на рабочую плату. Терморезистор монтируют внутри инкубатора. Подключают нагреватель ЕК1 мощностью 30...35 Вт к плате. В качестве нагревателя можно использовать 4 последовательно соединенные 60-ваттные лампы накаливания или ТЭН. Включают инкубатор в сеть. Контролируя температуру воздуха внутри инкубатора термометром с ценой деления 0,1 °С, например, ТЛ-4 (ГОСТ 215-73), устанавливают порог включения нагревательного элемента резистором R2 при температуре 37,7...38°С. Через полчаса работы инкубатора уточняют порог включения. Затем замыкают выводы коллектор-эмиттер транзистора VT10. При температуре 39°С должна включиться световая и звуковая сигнализация. Порог включения устанавливают подбором R5. Подбором R17 устанавливают желаемую яркость свечения светодиода HL4. На этом налаживание терморегулятора можно считать законченным.
Источники
- Что нужно знать о домашнем птицеводстве. Рекомендации владельцам бытового инкубатора "Квочка".
Автор: О.БЕЛОУСОВ, г.Черкассы
