В статье предлагаются два варианта ламповых усилителей мощности звуковой частоты. Особенность представленных конструкций - гальваническая связь между каскадами. Авторы предприняли попытку найти оптимальное сочетание простоты, качества и повторяемости УМЗЧ с однотактным выходным каскадом мощностью до 8 Вт на канал.
Зачастую при оценке звуковоспроизводящей системы слушатель сознательно или безотчётно ориентируется на субъективные ощущения, определяющие качество звучания. При этом используются такие характеристики, как естественность, "прозрачность", "мягкость" звучания, "быстрота" (отчётливость) баса, детализация воспроизводимой композиции и пр. Разумеется, что с определённой долей условности эти характеристики можно связать с объективными параметрами этой системы - амплитудно-частотной характеристикой (АЧХ), коэффициентами гармонических и интермодуляционных искажений, уровнем шума и фона, коэффициентом демпфирования АС и др. Каждый из предлагаемых здесь ламповых УМЗЧ, с нашей точки зрения, можно рассматривать как сочетание приемлемого качества звучания, неплохих технических параметров и сравнительной простоты схемного решения.
Первый усилитель - однотактный, на лампе Г-807 (на рис. 1 схема одного из каналов стереофонического усилителя). Он представляет собой модернизацию усилителя "Profundo" [1]. Здесь применён дополнительно катодный повторитель, собранный на триодной части комбинированной радиолампы VL1 (6Ф1П). Такое включение позволяет согласовать работу входного и выходного каскадов с целью исключить спад АЧХ в области ВЧ и уменьшить нелинейные искажения преимущественно в области НЧ, возникающих в такой схеме при непосредственном соединении анода пентода и управляющей сетки Г-807.

Рис. 1. Схема одного из каналов стереофонического усилителя
Как и в первом варианте "Profundo", все каскады усилителя охвачены цепью следующих друг за другом местных обратных связей. Местная положительная обратная связь (ПОС) необходима не только для исключения оксидного конденсатора из цепи катода VL1.1, но и для улучшения воспроизведения низких частот ("быстрый" бас). В её цепи образован делитель напряжения R7R5, к которому подключена экранная сетка тетрода. Конденсатор C1 не обязателен, но может служить для устранения возможных шумов при перемещении движка резистора R1. Выходной каскад собран по ультралинейной схеме, снижающей его нелинейные искажения и выходное сопротивление.
В блоке питания УМЗЧ I использован унифицированный трансформатор ТС-180 (от старых телевизоров). Выпрямитель выполнен на полупроводниковых диодах VD1, VD2 по симметричной схеме удвоения напряжения. Малая глубина общей обратной связи не обеспечивает существенного подавления фона от пульсаций анодного напряжения, поэтому в блоке питания применены П-образные фильтры с дросселями.
Налаживание УМЗЧ проводят либо по методике, описанной в статье [1], либо (при отсутствии приборов) подстройкой резистором R4 до достижения максимального неискажённого на слух сигнала. Ток покоя анода лампы Г-807, равный 70 мА, можно корректировать подбором резистора r8. Смещение на управляющей сетке выходной лампы относительно катода - около -20 В.
Этот УМЗЧ позволяет применить выходной трансформатор с относительно небольшим магнитопроводом без потерь низших частот. В качестве BA1 может быть использована широкополосная высокочувствительная (90...100 дБ/Вт/м) динамическая головка.
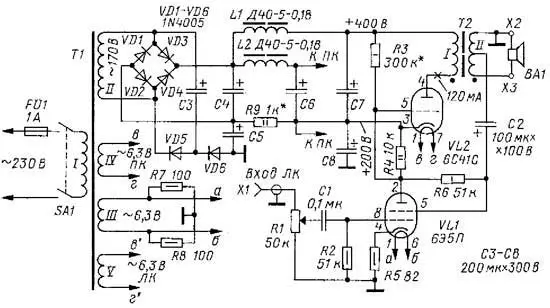
На рис. 2 представлена схема однотактного УМЗЧ II на триодах 6С41С в выходном каскаде (один из двух каналов стереоусилителя). Усиление первого каскада осуществляется тетродом VL1 (6Э5П), с анода которого сигнал поступает на сетку выходной лампы VL2 (6С41С). Сигнал с середины вторичной обмотки выходного трансформатора T1 через конденсатор С2 поступает на экранную сетку VL1, образуя петлю ПОС. Она дополнительно увеличивает усиление НЧ сигнала с помощью контура LC2 (где L - индуктивность половины вторичной обмотки трансформатора Т1), т. е. выполняет корректирующую функцию в области низших частот звукового диапазона. При этом резонансная частота контура может быть оценена как fpeз = 1/(2π√LC2). ООС образована резистором R6 на экранную сетку VL1. ООС уменьшает нелинейные искажения и предотвращает самовозбуждение усилителя на низких частотах.

Рис. 2. Схема однотактного УМЗЧ II на триодах 6С41С
В блоке питания этого усилителя для выходного каскада применён выпрямитель на полупроводниковых диодах (по мостовой схеме), а для первого каскада (на тетроде VL1) используется однопо-лупериодный выпрямитель на диодах VD5, VD6 с конденсаторами С3, С5. В качестве сетевого трансформатора в блоке питания для обоих УМЗЧ можно применить с достаточным запасом по мощности трансформатор ТС-180 (или его модификации, например, ТС-180-2), соответствующим образом соединив вторичные обмотки для получения необходимого переменного напряжения (63+63+42 В).
Налаживание усилителя производят установкой для VL2 тока покоя I0 = 120 мА подбором резистора R3. При этом напряжение смещения на сетке выходной лампы относительно катода должно быть около -75 В.
Магнитопроводы сетевого и выходных трансформаторов следует размещать в корпусе взаимно перпендикуярно для минимизации магнитной связи через поле рассеяния.
Параметры всех УМЗЧ приведены в табл. 1. Они измерены с помощью осциллографа С-107, милливольтметра В3-38, генератора Г3-118 и режекторного фильтра, входящего в его комплект.
Таблица 1. Параметры УМЗЧ
УМЗЧ | Макс. мощность, Pмакс, Вт | Коэфф. гармоник* Кг, % (f= 1 кГц, Р = 1 Вт) | Полоса частот, Гц | Чувствительность, В | Уровень шума, дБ |
I | 8 | 0,5 | 20...20000 | 0,3 | -71 |
II | 8,3 | 0,55 | 20...20000 | 0,775 | -73 |
* Кг всех УМЗЧ на их номинальной выходной мощности (f = 1 кГц) не превышает 1,6 %.
На рис. 3 приведены АЧХ двух предлагаемых усилителей. Для УМЗЧ I АЧХ измерена при его номинальной мощности Рном = 5 Вт (здесь и далее - на частоте f = 1 кГц), для УМЗЧ II - при мощности Рном= 6 Вт.

Рис. 3. АЧХ двух усилителей
В табл. 2 приведены параметры выходных трансформаторов для ламп, используемых в УМЗЧ I и II.
Таблица 2. Параметры выходных трансформаторов для ламп, используемых в УМЗЧ I и II
УМЗЧ | Трансформатор | Первичная обмотка (I) | Вторичная обмотка (II) | Примечание |
I Лампа Г-807 | ОСМ-0,063 | 3000 вит. -три секции по 1000 вит. провода ПЭВ-2 0,21 мм, соединённых последовательно (два отвода) | Для сопротивления нагрузки RH = 8 Ом: 150 вит. провода ПЭВ-2 0,55 мм, в два слоя по 75 вит., соединены параллельно | Порядок намотки обмоток: (|)-(||)-(|)-(||)-(|). Изоляция между витками 0,05 мм (калька), между слоями 0,1 мм (фторопласт). Зазор 0,1 мм (бумага для принтера, один слой) |
II Лампа 6С41С | ТСШ-170 | 1680 вит. ПЭВ-2 0,43 мм, три секции в 4+8+4 слоев по 105 вит. в слое; два отвода | Для сопротивления нагрузки RH = 8 Ом: 138 вит. провода ПЭВ-2 0,93 мм. Две секции по три слоя, в каждом слое 46 вит., отвод от середины обмотки | Порядок намотки обмоток: (|)-(||)-(|)-(||)-(|). Зазор между пластинами 0,2 мм (бумага для принтера, два слоя) |
Для продления срока службы радиоламп желательно установить выключатель (тумблер), через который подают напряжение на аноды ламп примерно через 20 с после включения их накала.
Дроссели L1 и L2 на рис. 1 и рис. 2 могут быть заменены унифицированными Д31-5-0,14. Если их нет в наличии, можно использовать дроссели Др-1,2 - 0,16 и им подобные, однако при этом в УМЗЧ II следует увеличить ёмкость конденсаторов С4, С6 и С7 до 300 мкФ.
В обеих конструкциях УМЗЧ применены переменные резисторы R1 с кривой регулирования типа B. Остальные резисторы - МЛТ или импортные. Мощный резистор R8 (2,4 кОм) на схеме рис. 1 - например, ПЭВ-10 или импортный большей мощности. Допуск разброса номиналов резисторов - ±10%. Подстро-ечный резистор - СП-2-2-0,5, сП-3-9 и т. п., желательно со стопором оси.
Оксидные конденсаторы - например, К50-12, К50-17, К50-31 и аналогичные (или импортные). Конденсатор на входе УМЗЧ можно выбрать из плёночных (например, серии К73-9) или бумажных (серии К40У-9), хотя его влияние на звук менее ощутимо, чем межкаскадного (в обоих усилителях связь между каскадами непосредственная, без конденсаторов).
При сборке и отладке усилителей следует соблюдать предельную внимательность и осторожность (высокое напряжение). Вопросы устранения фона переменного тока хорошо изложены в [2, гл. 3] и [3].
Для оформления усилителя можно воспользоваться рекомендациями, изложенными, например, в [2, гл. 4]. Добавим, что шасси УМЗЧ можно изготовить из алюминия или стали толщиной соответственно 1,5 и 0,5...0,8 мм. Входные разъёмы RCA ("тюльпаны"), выходные клеммы - с резьбой. Под-строечный резистор в цепи катода желательно расположить как можно ближе к входной лампе. Его корпус соединяют с общим проводом или экранируют. Провода накальных цепей скручивают между собой.
Психоакустические характеристики каждого из описываемых УМЗЧ имеют свои особенности. На наш взгляд, первому УМЗЧ свойственны детальность и прозрачность звуковой палитры, второму - сочетание мягкости басового регистра с чёткостью высокочастотных компонентов звучания. Общая характерная черта обеих конструкций - "теплота" звучания, как принято говорить о звуке с ламповыми усилителями.
Литература
1. Ахматов С., Санников Д. "Profundo" - ламповый усилитель звуковой частоты. - Радио, 2012, № 5, с. 16, 17.
2. Адаменко М. В. Секреты ламповых усилителей низкой частоты. - М.: NT Press. 2007.
3. Симулкин С. Секреты ламповой High-End технологии. - Радиохобби, 1999, №4, с.49-52.
Авторы: С. Ахматов, Д. Санников, г. Ульяновск
