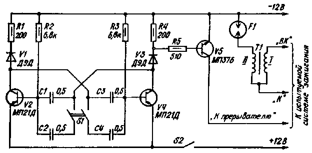
Работоспособность самодельных либо промышленных конденсаторных (тиристорных) систем зажигания целесообразно проверять перед установкой на автомобиль. Схема устройства для контроля таких систем зажигания, разработанная Л. Кузьминым, указана на рисунке. Устройство содержит симметричный мультивибратор, выполненный на транзисторах V2 и V4 и электронный ключ на транзисторе V5. С помощью описанного устройства имитируется работа распределителя зажигания, который для четырехцилиндрового двигателя при скорости вращения коленчатого вала 6000 об/мин осуществляет прерывание тока в первичной обмотке катушки зажигания с частотой 200 Гц. Поэтому при указанных на схеме номиналах элементов мультивибратора частота генерации приблизительно равна 200 Гц. Эту частоту можно понизить до 100 Гц путем подключения с помощью переключателя S1 дополнительных конденсаторов С2 и С4. С помощью электронного ключа лимитируется работа контактов прерывателя. Коллектор транзистора V5 подключается к цепи запуска тиристора в системе зажигания.

В качестве искрового разрядника удобно применить стандартную свечу зажигания. На открытом воздухе в свече сохраняются условия искрообразования такие же, как в двигателе, если зазор между электродами свечи увеличить примерно в два раза. Поэтому перед проверкой электронной системы зажигания зазор между электродами свечи следует увеличить примерно до 1,2 мм. Подключение устройства к испытуемой системе зажигания и к источнику питания (аккумуляторной батарее) производят с помощью пяти зажимов. Работоспособность испытуемой системы зажигания контролируют по наличию искры в зазоре разрядника F1, ее интенсивности, форме и величине тока, протекающего через искровой разрядник. Величину и форму тока необходимо контролировать с помощью осциллографа . Амплитудное значение тока цепи разряда определяют на основании измеренного значения амплитуды напряжения на резисторе, который включают между разрядником F1 и шиной питания - 12 В, и учета сопротивления резистора (100...300 Ом). Амплитудное значение тока разряда может достигать величины 80 мА. Ток в цепи разряда существует в течение времени действия искры, которое должно достигать величины 300...500 мкс. При меньшем времени действия искры затрудняется пуск холодного двигателя, снижается полнота сгорания топлива, что приводит к уменьшению мощности двигателя и увеличению токсичности отработанных газов.
С увеличением времени действия искры до 1,2...1,5 мс существенно снижаются требования к точности установки требуемого угла опережения зажигания (с 1...2 до 3...50), однако при этом из-за электроэрозии электродов свечей зажигания снижается их долговечность.
При работе с устройством для контроля электронных систем зажигания необходимо помнить, что на высоковольтном выводе катушки зажигания напряжение может достигать 20 кВ. Поэтому конструкция устройства должна обеспечивать безопасность работающего с прибором. Описанный прибор пригоден и для проверки электронных систем зажигания с питанием от источника напряжением 6 В.
