Основными устройствами источников питания, обеспечивающими его работу являются:
-выпрямитель напряжения сети;
-цепи запуска и синхронизации;
-цепи стабилизации и защиты;
-выпрямители импульсного напряжения питания
Типовая схема включения микросхемы КА2Н0880 применена в источнике питания монитора SAMSUNG CGM7607L, принципиальная схема которого приведена на здесь. Основные цепи преобразователя представлены в табл. 1.
Таблица 1
| Назначение цепи | Составляющие элементы |
| Заградительный фильтр | L601, С601...С603 |
| Сетевой выпрямитель | D601 . D604, ТН601, С607, R606 |
| Цепь питания | D605, R602, С608, С609, Т601, D610, R604, С608, С609 |
| Элементы плавного запуска | С611, R605 |
| Цепь демпфирования | D608, R603, С610, С615, R618, R619, D613 |
| Цепь стабилизации | ОР601, IC602, ZD602, С605, С606 |
| Элементы внешней синхронизации | Т602, С612, D607, С613, Q601, R615, R616, С614, R664, D611 |
Выпрямитель напряжения сети
Напряжение электрической сети переменного тока через разъем IS601, плавкую вставку F601, L601 поступает на выпрямитель D601...D604. Элементы L601, С601...С603, BD601 образуют заградительный фильтр, предотвращающий проникновение в электрическую сеть импульсных помех, создаваемых источником питания при его работе. Выпрямитель мостового типа выполнен на дискретных элементах D601...D604, отрицательный вывод которого подключен к общему проводу через резистор R606. В результате его работы конденсатор С607 заряжается до напряжения +300 В через терморезистор ТН601.
Устройство размагничивания ЭЛТ монитора подключается через разъем CN603, терморезистор РТН601 и контакты управляемого реле RL601 подключены к выходу фильтра. Обмотка управления реле RL601 включена в цепь коллектора транзисторного ключа Q605 и управляется сигналом DEGAUSS с процессора управления режимами.
Цепь запуска и синхронизации
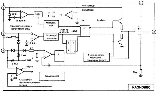
Питание ШИМ-преобразователя микросхемы осуществляется подачей соответствующего напряжения на вывод 3 микросхемы IC601, которое должно находиться в требуемых пределах. Для этой цели к сети переменного тока подключена цепь, состоящая из элементов D605, R602, С608. В том случае, когда напряжение на конденсаторе С608 достигнет величины +15 В, которое соответствует порогу включения компаратора низкого напряжения (UVLO) (рис. 1), данный компаратор переводит микросхему во включенное состояние.

рис. 1 Структурная схема КА2Н0880
При этом разрешается функционирование внутреннего источника опорного напряжения выходного MOSFET транзистора и включаются цепи управления преобразователем. Выпрямленное напряжение электрической сети переменного тока подводится к стоку MOSFET (выв. 1 IC601) от обшей точки диодов D602, D603 через дроссели BD6O2, BD6O3.
Для облегчения режима запуска преобразователя в первый момент включения, когда сигналы обратных связей отсутствуют и режим работы преобразователя близок к режиму короткого замыкания в нагрузке, используется режим плавного запуска. Функционирование в этом режиме обеспечивают внешние элементы: конденсатор С611 и резистор R605, которые подключены к выводу 5 микросхемы. Работа этой цепи заключается в том, что во время заряда конденсатора С611 ШИМ-модулятор формирует сигналы управления на MOSFET так, как будто бы преобразователь работает с сигналом нулевой ошибки, длительность управляющего сигнала на выходе драйвера - небольшая. При этом конденсатор С6О5 заряжается от внутреннего источника до напряжения ошибки длительности плавного запуска соответствующему этой ошибке. По мере заряда напряжение на конденсаторе С611 достигает величины +5 В и цепь плавного запуска отключается, а длительность управляющего сигнала MOSFET увеличивается, на пряжение на конденсаторе С605 определяется сигналом ошибки, формируемым цепью обратной связи.
В установившемся режиме работы питание микросхемы осуществляется от цепи подпитки, образованной вторичной обмоткой трансформатора Т601 (выв.6-9), элементами D610, R604. Уменьшение напряжения на выводе питания микросхемы (выв.З IC601) меньше величины порога выключения компаратора UVLO, соответствующего +10 В, приводит к выключению преобразователя.
При протекании тока через первичную обмотку трансформатора Т601 (выв. 2-5) в источнике питания протекают процессы, способствующие его переводу в установившийся режим работы .
Элементы Т602, С612, D607 образуют цепь внешней синхронизации внутреннего генератора микросхемы импульсами SYNC_P, поступающими с выходного каскада строчной развертки в цепь базы транзистора Q601.
Цепи стабилизации и защиты
Цепь обратной связи образована оптопарой ОР601 и микросхемой маломощного регулируемого стабилизатора постоянною напряжения параллельного типа IC602. На управляющий электрод микросхемы IC602 поступает информация о выходном напряжении с делителя, образованного элементами R612, R610, VR601, подключенного к каналу +195 В. При уменьшении выходного напряжения уменьшается ток через фотодатчик оптопары ОР601, а соответственно и выходной ток в цепи коллектор-эмиттер фототранзистора ОР601, подключенного к входу сигнала ошибки (выв. 4 IC601). Это приводит к увеличению длительности управляющего импульса MOSFET и к соответствующему увеличению выходного напряжения до требуемого значения. Так в преобразователе реализован принцип управления по ошибке выходного напряжения.
Регулировка выходного напряжения осуществляется резистором VR601 по каналу +195 В. Напряжение, превышающее +7,5 В на входе сигнала ошибки (выв. 4 IC601), приводит к прекращению работы микросхемы срабатыванием компаратора сброса напряжения питания. Элементы R611, С621 предназначены для уменьшения переходных процессов в микросхеме, фотодатчик оптопары питается напряжением +14 В(2).
Режим управления по току регулятора (первичная обмотка Т601 выв. 5-8) реализован внутренними цепями микросхемы как способ регулирования выходного напряжения при увеличении тока в нагрузке с одной стороны, а с другой - как элемент защиты от максимальных токов в цепи нагрузки. В режиме максимальных токов в нагрузке эта цепь выключает выход MOSFET транзистора до очередного цикла запуска.
Микросхема IC601 источника питания обладает функцией перезапуска без отключения от питающей сети. Период между очередными запусками при перегрузках определяется временем заряда конденсатора С605 от внутренних источников 1 мА и 5 мкА. В режиме длительных перегрузок преобразователь полностью выключается с помощью встроенного компаратора выключения питания.
Демпфирующие цепи D602, С610, R609 и С611, D604, R610, R623 предохраняют MOSFET транзистор от коммутационных импульсов, обусловленных индуктивностью обмоток импульсного трансформатора и от превышения мгновенной мощности на стоке.
Выпрямители импульсного питания
Выпрямители импульсного напряжения вторичных источников питания собраны по однополупериодной схеме выпрямления. Основные элементы цепей вторичных выпрямителей приведены в табл. 2
Таблица 2
Для облегчения режима запуска преобразователя в первый момент включения, когда сигналы обратных связей отсутствуют и режим работы преобразователя близок к режиму короткого замыкания в нагрузке, используется режим плавного запуска. Функционирование в этом режиме обеспечивают внешние элементы: конденсатор С611 и резистор R605, которые подключены к выводу 5 микросхемы. Работа этой цепи заключается в том, что во время заряда конденсатора С611 ШИМ-модулятор формирует сигналы управления на MOSFET так, как будто бы преобразователь работает с сигналом нулевой ошибки, длительность управляющего сигнала на выходе драйвера - небольшая. При этом конденсатор С6О5 заряжается от внутреннего источника до напряжения ошибки длительности плавного запуска соответствующему этой ошибке. По мере заряда напряжение на конденсаторе С611 достигает величины +5 В и цепь плавного запуска отключается, а длительность управляющего сигнала MOSFET увеличивается, на пряжение на конденсаторе С605 определяется сигналом ошибки, формируемым цепью обратной связи.
В установившемся режиме работы питание микросхемы осуществляется от цепи подпитки, образованной вторичной обмоткой трансформатора Т601 (выв.6-9), элементами D610, R604. Уменьшение напряжения на выводе питания микросхемы (выв.З IC601) меньше величины порога выключения компаратора UVLO, соответствующего +10 В, приводит к выключению преобразователя.
При протекании тока через первичную обмотку трансформатора Т601 (выв. 2-5) в источнике питания протекают процессы, способствующие его переводу в установившийся режим работы .
Элементы Т602, С612, D607 образуют цепь внешней синхронизации внутреннего генератора микросхемы импульсами SYNC_P, поступающими с выходного каскада строчной развертки в цепь базы транзистора Q601.
Цепи стабилизации и защиты
Цепь обратной связи образована оптопарой ОР601 и микросхемой маломощного регулируемого стабилизатора постоянною напряжения параллельного типа IC602. На управляющий электрод микросхемы IC602 поступает информация о выходном напряжении с делителя, образованного элементами R612, R610, VR601, подключенного к каналу +195 В. При уменьшении выходного напряжения уменьшается ток через фотодатчик оптопары ОР601, а соответственно и выходной ток в цепи коллектор-эмиттер фототранзистора ОР601, подключенного к входу сигнала ошибки (выв. 4 IC601). Это приводит к увеличению длительности управляющего импульса MOSFET и к соответствующему увеличению выходного напряжения до требуемого значения. Так в преобразователе реализован принцип управления по ошибке выходного напряжения.
Регулировка выходного напряжения осуществляется резистором VR601 по каналу +195 В. Напряжение, превышающее +7,5 В на входе сигнала ошибки (выв. 4 IC601), приводит к прекращению работы микросхемы срабатыванием компаратора сброса напряжения питания. Элементы R611, С621 предназначены для уменьшения переходных процессов в микросхеме, фотодатчик оптопары питается напряжением +14 В(2).
Режим управления по току регулятора (первичная обмотка Т601 выв. 5-8) реализован внутренними цепями микросхемы как способ регулирования выходного напряжения при увеличении тока в нагрузке с одной стороны, а с другой - как элемент защиты от максимальных токов в цепи нагрузки. В режиме максимальных токов в нагрузке эта цепь выключает выход MOSFET транзистора до очередного цикла запуска.
Микросхема IC601 источника питания обладает функцией перезапуска без отключения от питающей сети. Период между очередными запусками при перегрузках определяется временем заряда конденсатора С605 от внутренних источников 1 мА и 5 мкА. В режиме длительных перегрузок преобразователь полностью выключается с помощью встроенного компаратора выключения питания.
Демпфирующие цепи D602, С610, R609 и С611, D604, R610, R623 предохраняют MOSFET транзистор от коммутационных импульсов, обусловленных индуктивностью обмоток импульсного трансформатора и от превышения мгновенной мощности на стоке.
Выпрямители импульсного питания
Выпрямители импульсного напряжения вторичных источников питания собраны по однополупериодной схеме выпрямления. Основные элементы цепей вторичных выпрямителей приведены в табл. 2
Таблица 2
| Выпрямитель | Источник | Состав | ||
| + 195 В | Т601 выв. 11-12 | D631, | С632, | С634, BD631, R631 |
| +80 В | Т601 выв. 13-1 | D633, | С637, | R635, BD632 |
| +40 В | Т601 выв. 10-1 | D640, | С661 | |
| + 14В(1) | Т601 выв. 17-14 | D634, | С646, | BD613 |
| +14 В(2) | Т601 выв. 17-14 | D636, | С641 | |
| +8 В | Т601 выв. 16-14 | D638, R621, | С651, R622, | Q602, 0604, Q603, R620, R623 |
| -12В | Т601 выв. 18-14 | D639, | С656 | |
| + 12В | + 14 В(1) | IC632, | Q610, | С676, С677, R625 |
| -14 B_AUDIO | Т601 выв. 1-2 | D612, | С622, | BD605 |
| + 14 BJJSB | Т601 выв. 1-2 | D641, | С623 | |
| +5В | + 14 В(2) | IC633, | С682, | С683, С684, R617 |
Сигналами SUSPEND и OFF источник питания переводится в режимы пониженного потребления электроэнергии. По команде SUSPEND блокируется напряжение +12 В с помощью транзисторного ключа Q610, а командой OFF снимается напряжение +8 В.
Типовые неисправности
Перегорает сетевой предохранитель FH601.
В этом случае, при выключенном из сети мониторе, необходимо проверить исправность элементов заградительного фильтра и сетевого выпрямителя (L601, С601...С603, D601...D604), проверить исправность микросхемы (выв. 1,2) IC601, а также элементов демпфирующей цепи (D608, R603, С610).
Выходные напряжения модуля питания отсутствуют.
Проверить наличие напряжения +300 В на конденсаторе С607. При его отсутствии проверить исправность элементов сетевого выпрямителя D601...D604, ТН601. При включенном мониторе проверить наличие напряжения питания микросхемы IC601 +16 В между выводами 2 и 3. При его отсутствии проверить исправность элементов D605, R6O2, С6О8, D610, R604. При наличии напряжения питания меньшим +10 В (источнике питания выключен), следует удостовериться в отсутствии неисправностей в нагрузках вторичных выпрямителей, исправности самих вторичных выпрямителей и элементов цепи обратной связи ОР601, IC6O2. В случае их исправности заменить микросхему IC601.
Выходные напряжения выше или ниже нормы и не регулируются переменным резистором VR601.
Проверить исправность элементов ОР601, IC602, С605, ZD602 и С606.
