Разработанный специально для построения электронных часов комплект, состоящий из микросхем К176ИЕ12 (или К176ИЕ18), К176ИД2 (или К176ИД3), К176ИЕ13 и К176ИЕ17, широко используется радиолюбителями для изготовления весьма разнообразных изделий. Этот набор имеет достаточную функциональность и хорошо согласуется с индикаторами различных типов [1].
Однако при использовании динамической индикации разработчики не стали формировать выходные сигналы для шестиразрядного индикатора, ограничившись индикацией только часов и минут. Для бытового использования этого вполне достаточно, но радиолюбителям привычнее более информативные шкалы. Поэтому предлагается дополнение уже готовых часов, собранных на этих микросхемах, индикатором секунд с собственными делителями на десять и на шесть с дешифраторами и индикаторами. Это усложняет конструкцию. К тому же не всегда удаётся подобрать дополнительные индикаторы секунд, которые соответствовали бы индикаторам часов и минут.

Рис. 1. Индикатор секунд
Индикатор секунд сделан в виде круговой шкалы из светодиодов (рис. 1). Похожий вариант реализован в конструкции, описанной в [2]. Оригинальный внешний вид является особенностью конструкции, но, на мой взгляд, несколько затрудняет считывание показаний при беглом взгляде на циферблат. Я же предлагаю добавить индикацию секунд к уже готовому и привычному изделию. Заодно это добавит часам информативности.
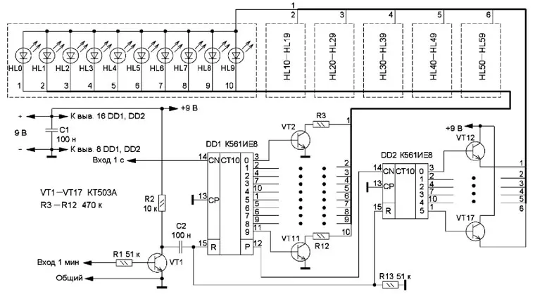
Схема предлагаемого устройства приведена на рис. 2. Табло индикатора состоит из 60 светодиодов HL0-HL59, размещённых на циферблате часов по кругу. Нумерация начата с нуля для того, чтобы порядковый номер светодиода соответствовал номеру секунды. Все светодиоды объединены в шесть групп по десять штук в каждой и включаются ключами на транзисторах VT2-VT17, подключённых к соответствующим выходам микросхем DD1, DD2. Такая компоновка позволила управлять достаточно большим табло с помощью узла, состоящего из двух микросхем и шестнадцати ключей.

Рис. 2. Схема устройства
Импульсы с периодом следования 1 с надо снять с базовых часов и подать на вход CN микросхемы DD1 (десятичный счётчик с дешифратором). Электронный ключ на транзисторе VT2 подключён к катодам светодиодов HL0, HL10, HL20 и т. д. до катода светодиода HL50. По такому же принципу подключены все остальные транзисторы до VT11, который подключён к катодам светодиодов HL9, HL19, HL29 и т. д. до катода HL59. Через 10 с сигнал переноса с выхода Р (вывод 12) DD1 поступит на вход CN счётчика-дешифратора DD2, который управляет ключами на транзисторах VT12-VT17, которые подают питающее напряжение на аноды светодиодов. Транзистор VT12 подключён к анодам светодиодов HL0- HL9, транзистор VT13 - к анодам светодиодов HL10-HL19 и т. д. до транзистора VT17, подключённого к анодам светодиодов HL50-HL59.
Импульсы с периодом следования 1 мин также снимают с базовых часов. Они поступают на транзистор VT1, который их инвертирует. Затем они поступают на дифференцирующую цепь R13O2, на выходе которой формируется короткий импульс, который устанавливает счётчики-дешифраторы DD1, DD2 в нулевое состояние.
Сигналы с периодом 1 с и 1 мин можно снять с выводов 4 и 10 микросхемы К176ИЕ12 или К176ИЕ18 базовых часов. Питать индикатор можно от их блока питания, потребляемый ток невелик, так как одновременно будет включён только один светодиод.
В конструкции [2] нет ключей в цепях анода светодиодов, поэтому автор предупреждает о необходимости использовать светодиоды повышенной яркости, поскольку ток через них не превышает 2 мД. Добавление шести ключей на транзисторах VT12-VT17 позволит применять светодиоды любого типа, яркость свечения которых нужно подобрать в соответствии с яркостью основного индикатора часов с помощью резисторов R3- R12. Транзисторы могут быть любые маломощные структуры n-p-n серий КТ315, КТ3102, КТ503и др. Все детали можно смонтировать на макетной печатной плате с применением проводного монтажа.
Если панель часов тонкая металлическая, светодиоды крепят на ней с помощью термоклея. Если панель достаточно толстая, например из пластмассы, клей и не понадобится. Чтобы выдержать одинаковый размер отверстий, нужно сверлить их сверлом на миллиметр меньше диаметра корпуса светодиода, а потом подогнать до нужного размера, чтобы светодиод удерживался за счёт трения. Делать это удобно с помощью круглого надфиля, закреплённого в шуруповёрте с режимом вращения против часовой стрелки.
В шкале секунд можно использовать различные светодиоды как по размеру и форме, так и свечению. Например, каждый пятый - одного цвета, а остальные - другого. Здесь широкий выбор для каждого радиолюбителя.
Литература
1.Алексеев С. Применение микросхем серии К176. - Радио, 1984, № 4, с. 25-28; № 5, с. 36-40; № 6, с. 32-35.
2.Ткач А. Часы со светодиодной индикацией. - Радио, 2007, № 5, с. 55, 56.
Автор: А.Мариевич, г. Воронеж
