Используя собственные наработки, я изготовил сварочный аппарат для электродуговой сварки. Далее решил усовершенствовать принадлежности к сварочному аппарату: головной защитный щиток, электрододержатель, токоподводящий зажим. Начал с головного защитного щитка: у имеющегося нарушилась фиксация его положений. Приобрёл в торговой сети головной защитный щиток ЭОС-2 с электронно-оптическим управлением светофильтра. Хорошее устройство. Его применение значительно улучшает условия труда сварщика и качество выполняемых сварочных работ. Но вскоре щиток перестал работать. Вышла из строя солнечная батарея. Восстановить работу электроннооптического светофильтра не удалось. Решил удалить его со щитка и заменить самодельным электромеханическим, управляемым с пульта электрододержателя. В результате этой и последующих доработок был собран и испытан в работе сварочный аппарат, схема которого приведена на рис. 1 .

Рис. 1
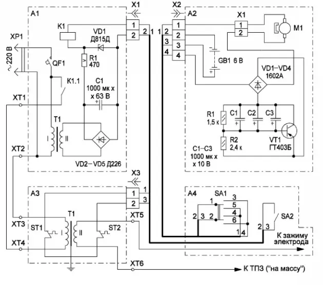
Cварочный аппарат содержит:
- блок включения и защиты (БВЗ) - А1;
- головной щиток с блоком электромеханического светофильтра - блок А2;
- сварочный трансформатор - блок А3;
- электрододержатель - блок А4;
- токоподводящий зажим (ТПЗ).
Рассмотрим работу аппарата поблочно.
БВЗ включает сварочный аппарат тумблером SA2 с пульта управления, расположенного на электрододержате-ле (блок А4), автоматически отключает от сети при внештатных ситуациях и при повышении температуры обмоток сварочного трансформатора выше 65 оС. Он содержит автоматический выключатель QF1, реле К1, источник питания обмотки реле К1, выполненный на сетевом трансформаторе Т1, выпрямительных диодах VD2-VD5, сглаживающем конденсаторе С1 и параметическом стабилизаторе R1, VD1. При замыкании контактов тумблера SA2 обмотка реле К1 подключается к выходу стабилизатора. Реле срабатывает и своими контактами К1.1 подаёт сетевое напряжение на обмотку I трансформатора Т1. Стабилизатор поддерживает номинальное напряжение на обмотке реле К1 при работе сварочного аппарата.
Резистор R1 - С5-37, его можно заменить двумя резисторами МЛТ-2 сопротивлением 910 Ом, соединёнными параллельно. Реле К1 - РКС 3, паспорт РС4.501.200. В случае ненадёжного срабатывания реле следует установить стабилитрон VD1 с большим напряжением стабилизации (15...18 В) и уменьшить сопротивление резистора R1 до 200...270 Ом. Автоматический выключатель импортный фирмы MONTEL на ток 30 А. Трансформатор Т1 выполнен на магнитопроводе ШлО-20х16 мм. Первичная обмотка содержит 2400 витков провода ПЭВ-2 диаметром 0,14 мм, вторичная - 280 витков провода ПЭВ-2 диаметром 0,31 мм. Также можно применить любой сетевой понижающий трансформатор мощностью 2.3 Вт с напряжением на вторичной обмотке 25.27 В. Разъём Х1 - соединитель ОНЦ-ВГ-5/16.
Монтаж сильноточных цепей блока выполнен проводом БПВЛ сечением 6 мм2, цепей управления - проводом МГШВ 0,2. Блок помещён в корпус из листового пластика толщиной 2 мм, на основании которого находятся зажимы XT1 и ХТ2, разъём Х1. Элементы стабилизатора размещены на печатной плате, выполненной из односторонне фольгированного стеклотек-столитатолщиной 1,5 мм и закреплённой на основании блока с помощью уголков и винтов М3. На крышке блока имеется ручка для переноски, изготовленная из гети-накса. Фотоснимок БВЗ со снятой крышкой приведён на рис. 2.

Рис. 2
В головной щиток (блок А2) взамен удалённого, как уже сказано выше, блока электроннооптиче-ского светофильтра установлен самодельный блок электромеханического светофильтра (ЭМС). ЭМС закрывает смотровое окно сварочного щитка светофильтром при сварке и открывает его после сварки. Управляется блок ЭМС с пульта управления, расположенного на электрододержателе (блок А4). В исходном положении трёхпози-ционный тумблер SA1, расположенный на пульте электрододер-жателя, находится в среднем нейтральном положении. Электродвигатель постоянного тока (далее двигатель) М1 и реле времени, собранное на элементах VT1, С1-С3, R1 и R2, обесточены. Реле времени управляет длительностью работы двигателя, которая равна 0,8.1 с.
При переводе тумблера SA1 в одно из крайних положений через диодный мост VD1-VD4 и открытый транзистор VT1 реле времени на обмотку двигателя М1 подаётся напряжение питания от батареи GB1. Диодный мост обеспечивает подключение реле времени в нужной полярности при изменении направления вращения двигателя (опускание или подъём рамки светофильтра). Его вал начинает вращаться и через механизм опускания/подъёма рамки светофильтра приводит в движение саму рамку. Она открывает или закрывает смотровое окно сварочного щитка. Через 0,8.1 с конденсаторы С1-С3 зарядятся, ток через транзистор VT1 и обмотку двигателя уменьшится до единиц (десятков) миллиампер. При включении аппарата на длительное время для исключения преждевременной разрядки батареи питания GB1 тумблер SA1 следует устанавливать после опускания (подъёма) рамки в нейтральное положение.
Двигатель М1 - EG-5330VD-2BH от кассетного магнитофона, электронный стабилизатор частоты вращения удалён. Батарея питания GB1 - четыре элемента R14S, разъём Х2 - РС7, конденсаторы С1-С3 - оксидные импортные, диоды VD1-VD4 (германиевые 1602а) заменимы диодами Шотки на ток не менее 200 мА и обратное напряжение более 10 В.
Конструктивно блок ЭМС состоит из основания, закреплённого на сварочном щитке, и двух крышек. На основании закреплены разъём Х1, контейнер с батареей питания GB1, двигатель М1 с механизмом опускания/подъёма рамки, элементы реле времени с диодным мостом. В средней части основания блока выполнено смотровое окно размерами 90x40 мм, перед которым установлена рамка с защитным светофильтром С300 размерами 102x52 мм. Элементы реле времени, диодный мост и разъём Х1 размещены на печатной плате из фольгированного стеклотекстолита толщиной 1,5 мм. Фотоснимок головного щитка со снятыми крышками приведён на рис. 3.

Рис. 3
Сварочный трансформатор Т1 блока А3 рассчитан по критерию наименьшей массы. Он обеспечивает на вторичной обмотке напряжение холостого хода 65 В, сварочный ток 140.150 А при ПН (продолжительность нагрузки) 60 % и работу со сварочными электродами диаметром 3 мм. Схемных и конструктивных особенностей не имеет. Защита обмоток сварочного трансформатора от перегрева выполнена на термовыключателях ST1 и ST2, установленных поверх обмоток I и II трансформатора Т1 . Контакты термовыключателей через разъём Х3 включены последовательно в цепь обмотки реле К1 блока А1 (через разъём Х1) и контактов тумблера SA2 пульта управления. Они размыкают цепь питания обмотки реле К1 при нагреве обмоток сварочного трансформатора выше 65 оС, отключая аппарат от сети.
Термовыключатели KSD 301 -65 закреплены эпоксидным клеем ЭП-6 на стеклотекстолитовых пластинках размерами 40x40 мм, толщиной 1,5 мм. Сами пластины закреплены на обмотках трансформатора Т1 бандажами из стеклоленты. Трансформатор помещён в пластмассовый корпус, на котором смонтированы зажимы ХТ3, ХТ4, ХТ5, ХТ6 и разъём Х3. Магнитопро-вод трансформатора заземлён. Разъём Х3 - соединитель ОНЦ-ВГ-5/16.

Рис. 4
Электрододержатель (блок А4, фото на рис. 4) самодельный, осуществляет подачу тока на сварочный электрод. На электрододержателе смонтирован пульт управления, состоящий из тумблеров SA1 и SA2. Как уже сказано выше, тумблером SA2 включают и выключают сварочный аппарат, а SA1 управляют работой светофильтра в блоке защитного щитка (блок А2). Тумблер SA1 - П2Т-1Л (трёхпозиционный), SA2 - П1Т4-1ПВ. Электрододержатель выполнен в виде корпуса с рукояткой и вмонтированным пультом управления, коробом крепления головки электрододержателя с закреплённой головкой. Рукоятка имеет по оси сквозное отверстие диаметром 18мм, через которое от зажима ХТ5 проходят силовой провод к головке и провода от пульта управления. Рукоятка крепится к корпусу электрододержателя винтами М3. Корпус коробчатого типа собран из пластин стеклотекстолита толщиной 2 мм. Пластины крепятся к рамке из листовой стали толщиной 1,5 мм. На рамке установлен тумблер SA1. Переключатель управляется ползуном, совершающим возвратно-поступательное движение под действием большого или указательного пальца сварщика. На нижней пластине корпуса закреплён тумблер SA2. Короб крепления головки электро-додержателя собран из пластин стеклотекстолита толщиной 4 мм. Пластины короба скреплены с помощью П-об-разных профилей из стали толщиной 1 мм и самодельных заклёпок диаметром 2 мм с головками впотай. Головки заклёпок углублены в пластины на 1 мм, а углубления заполнены эпоксидной шпаклёвкой. Идущий к сварочному электроду силовой провод прикреплён к головке латунным винтом М6 с гайкой,
армированной пластмассой, с рукояткой звездообразной формы. Такое крепление позволяет поворачивать головку электрододержателя на угол 90о. Винт фиксирует сварочный электрод. Отверстие в головке диаметром 8 мм под сварочный электрод армировано медной трубкой наружным диаметром 8 мм, внутренним 6 мм. Трубка развальцована и имеет сквозное отверстие для прохода винта, фиксирующего сварочный электрод. Армирование головки медной трубкой и применение латунного винта исключает "прикипание" сварочного электрода к элементам головки. Основное внимание при изготовлении этого блока уделено требованиям электробезопасности.

Рис. 5
Токоподводящий зажим (ТПЗ, фото на рис. 5) самодельный, на схеме не показан. Он служит для подвода сварочного тока к свариваемым деталям (к "массе"). ТПЗ пружинного типа, как наиболее безопасный, выполнен в виде плоскогубцев увеличенного размера. Состоит из губок, токоподводящих вставок, пружины на оси и ручек. Губки ТПЗ изготовлены из стали толщиной 1 мм. Раскрыв зева губок - 30 мм, усилие сжатия губок - 1,5 кГ. Ручки ТПЗ выполнены из текстолита и закреплены заклёпками и винтами М4, к одному из которых подключается оконцеватель с токоподводящим силовым проводом от зажима ХТ6.
Все сильноточные провода, идущие от зажимов ХТ1-ХТ6, - самодельные. Выполнены из относительно недорогого многожильного медного провода марки ПРН сечением 25 мм2. Каждый провод имеет на конце оконцеватель для подключения к соответствующим зажимам сварочного аппарата. Оконцеватели изготовлены из отрезков медной трубки диаметром 10 мм. Концы проводов об-лужены и зачеканены в оконцеватели. Провода управления БВЗ, идущие от разъёма Х1, - МГГШВ-0,2. Оба эти провода и провод от зажима ХТ5 помещены в общую защитную оболочку, изготовленную из брезентовой ткани. Провод от зажима ХТ6, соединённый с ТПЗ, также помещён в оболочку из брезентовой ткани.
При разработке конструкции должное внимание было уделено надёжной электроизоляции блоков. Их корпуса выполнены из изоляционных материалов, применены низковольтные источники питания напряжением 6 В (блок А2) и 12 В (блок А1), а все провода защищены, как уже сказано выше, от электрических, механических и тепловых повреждений дополнительными оболочками.
При выполнении сварочных работ необходимо строго соблюдать правила техники электробезопасности, чтобы не получить поражение электрическим током. Токуже силой 0,1 А опасен для жизни. Перед проведением сварочных работ необходимо проверить внешним осмотром сварочный аппарат на отсутствие механических повреждений, в том числе и повреждений изоляции проводов. Магнитопровод сварочного трансформатора Т1 в блоке А3 должен быть заземлён. Работы следует выполнять, только стоя на изоляционном коврике в рукавицах из брезентовой ткани. В работе необходимо руководствоваться требованиями и правилами технической эксплуатации электроустановок потребителей и правилами техники безопасности при эксплуатации электроустановок потребителей.
Автор: Л. Степанов, г. Истра Московской обл.
