Массо-габаритные характеристики у тороидальных трансформаторов намного лучше, чем у Ш- и П-образных. При тех же характеристиках тороид в 1,3...1,5 раза меньше. Это весьма кстати, когда сварочный аппарат то и дело приходится перетаскивать с места на место.
В предлагаемой конструкции тороидальный трансформатор изготавливается из отслужившего свой срок промышленного сварочного трансформатора. Для этого он разбирается, и из пластин размерами 90x450 мм собирается "бублик". Нужная площадь сердечника зависит от количества пластин.
В принципе, пластины можно использовать и от старых ламповых цветных телевизоров. Трансформатор ТС270 или ТСА310 разбирают, П-образные сердечники ударом молотка разбивают на пластины, которые на наковальне выправляют. Для изготовления "бублика" необходимо склепать обруч из пластин с внешним диаметром 260 мм. Внутрь обруча вставляют первую пластину, придерживая ее рукой, чтобы она не раскрутилась, встык к ней - вторую, и т.д. до получения внутреннего диаметра "бублика" 120 мм (рис.1).

Рис.1.
Если "бублик" делается из трансформаторов ТС270, то его диаметр необходимо пересчитать для получения необходимой площади сечения.
Можно рекомендовать изготовить два "бублика" и сложить их вдвое, в этом случае внешние и внутренние диаметры можно оставить без изменения.
Края тороида обрабатываются напильником. Из электрокартона изготавливаются два кольца с внешним диаметром 270 и внутренним - 110 мм, а также полоска шириной 90 мм. Заготовки из электрокартона прикладываются к "бублику" и обматываются изолентой на тканевой основе. Можно обмотать тесьмой от петли размагничивания кинескопа.
Первичная обмотка трансформатора мотается проводом ПЭВ-2 d=2,0 мм, количество витков для сети 220 В примерно равно 170. Оно во многом зависит от плотности сборки пластин. Точное количество витков можно определить экспериментально. Подключаем последовательно с первичной обмоткой трансформатора амперметр переменного тока на 10...20 А и включаем в сеть. Если ток холостого хода больше 1...2 А, необходимо домотать витки, если меньше, можно отмотать. Вторичная обмотка мотается проводом ПВЗ сечением 15...20 мм2 и содержит 30 витков. Третья обмотка содержит также 30 витков и намотана проводом МГТФ 0,35 мм. Между слоями прокладывается изоляция из тесьмы.
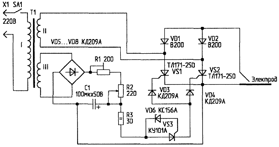
После испытания трансформатора можно приступить к изготовлению схемы управления (рис.2). Она представляет собой фазовый регулятор тока. Переменное напряжение с обмотки III трансформатора выпрямляется мостом на диодах VD5...VD8. Положительной полуволной этого напряжения через резисторы R1, R2 заряжается конденсатор С1. Когда напряжение достигает примерно 6 В, происходит пробой аналога низковольтного динистора на стабилитроне VD6 и тиристоре VS3, и через диод VD3 открывается тиристор VS1, конденсатор С1 при этом разряжается. То же самое происходит при отрицательной полуволне, только открывается диод VD4 и тиристор VS2. Резистор R3 служит для ограничения тока через аналог динистора.

Рис.2. Схема управления
Налаживание устройства заключается в установке резистором R1 необходимой зоны регулирования сварочного тока.
В качестве SA1 можно использовать любой автомат на ток срабатывания 25 A. VD3...VD8 - подойдут диоды КД202В...КД202М или любые, рассчитанные на ток более 0,7 А и напряжение 70 В. Вместо тиристора КУ101А можно использовать КУ201, КУ202. Резисторы R1, R2 - на мощность не менее 10 Вт. Конденсатор С1 - типа К50-6. Диоды VD1, VD2 и тиристоры VS1, VS2 - на ток 160...250 А с любой группой по напряжению. Их необходимо установить на радиаторы площадью не менее 100 см2. Обмотка III трансформатора рассчитана на напряжение 40 В. Вторичную обмотку можно домотать, если потребуется повысить сварочный ток.
Автор: С.АБРАМОВ, г.Оренбург, e-mail: asmoren@mail.ru
