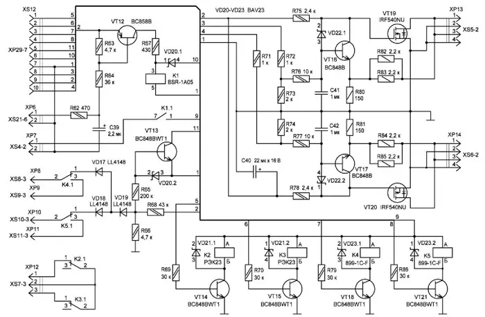
Модуль защиты, схема которого отображена на рис. 4, содержит программно управляемую электронную нагрузку, релейную защиту отключения аккумулятора от устройства и блокировки разрядного тока, узел контроля сетевого напряжения 230 В и узел контроля подключения аккумулятора с неправильной полярностью. Модуль защиты подключается шлейфовым десятипроводным кабелем с разъёмом XS12 типа IDC-10F непосредственно к модулю управления. В зависимости от типа обслуживаемого аккумулятора программно определяется напряжение ограничения электронной нагрузки для каждого канала. С выходов микроконтроллера сигналы ШИМ-генераторов через резисторы R71-R74, ФНЧ R76C41 и R77C42 в виде постоянного напряжения поступают на базы транзисторов VT16 и VT17 для управления транзисторами VT19 и VT20, которые выполняют функцию нагрузок через разъёмы XP13, XP14 типа PLD-4R. Напряжение обратной связи через резисторы R82-R85 поступает в эмиттеры транзисторов VT16 и VT17, осуществляя стабилизацию напряжения ограничения. В отсутствие режима ограничения транзисторы VT16, VT17 входили бы в насыщение, диоды сборки VD22 ограничивают насыщение этих транзисторов.
Рис. 4. Схема модуля защиты (по клику крупно)
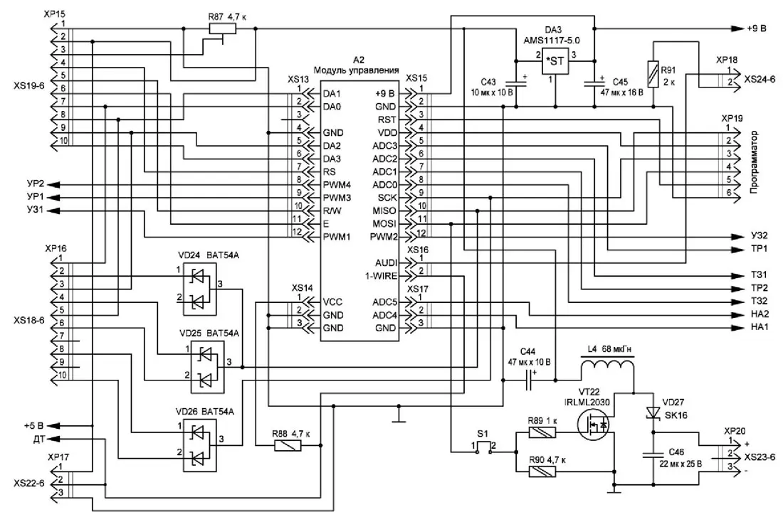
Отключение сетевого напряжения 230 В хоть и редкая, но вполне возможная ситуация, которая нарушит весь процесс обслуживания, и придётся всё начинать сначала. Для исключения такой ситуации используется узел контроля, сигнализирующий об этом микроконтроллеру, который экстренно сохранит текущие параметры процесса обслуживания, и в дальнейшем можно продолжить процесс с прерванного места. При наличии сетевого напряжения 230 В импульсы с оптрона датчика сетевого напряжения поступают на разъём XP6 типа PLS-2 и через резистор R62 постоянно разряжают конденсатор С39. Через резисторы R63, R64 протекает ток зарядки этого конденсатора от источника питания напряжением 9 В, которое поступает через разъём XS12 с модуля управления. Падение напряжения на резисторе R63 удерживает транзистор VT12 в открытом состоянии, ток которого через резистор R67 питает обмотку реле К1. Контакты реле К1 замыкают цепь электропитания обмоток реле К2-К5 с разъёма XP7 типа PLS-2. При отключении сетевого напряжения 230 В конденсатор С39 зарядится в течение двух отсутствующих периодов сетевого напряжения. Уменьшение зарядного тока закроет транзистор VT12, реле К1 отключится и разомкнёт цепь электропитания релейной группы К2-К5. Низкий уровень напряжения на реле К1 через диод VD20.1 поступает через разъём XS12 в модуль управления, сигнализируя микроконтроллеру об аварийной ситуации и выполнении действий по сохранению текущих данных процесса. Реле К4, К5 с мощными контактами предназначены для отключения аккумуляторов от устройства и управляются транзисторами VT18, VT21 из модуля управления. Контакты этих реле соединены через разъёмы XP8-XP11 ножевого типа А-2,8 мм с основной платой. В исходном состоянии замкнуты контакты 1 и 2 этих реле, которые подключают контакты, предназначенные для положительных полюсов аккумулятора, к узлу определения неправильной полярности подключаемого аккумулятора. В исходном состоянии создаваемое делителем R66R68 напряжение удерживает в открытом состоянии транзистор VT13 и низким уровнем на коллекторе сообщает в модуль управления о нормальном состоянии. При напряжении -0,3...-0,5 В на контактах подключаемого аккумулятора открываются диоды VD17-VD19, снижая напряжение на делителе и закрывая транзистор VT13. Высоким уровнем на коллекторе транзистора VT13 в модуль управления сообщается микроконтроллеру о неправильном подключении аккумулятора, который извещает об этом выводом сообщения на дисплей и звуковым сигналом. Реле К2, КЗ управляются транзисторами VT14, VT15 из модуля управления. Контактами 1 и 2 этих реле через разъём XP12 типа PLS-3 блокируются транзисторы VT10, VT11 регулятора разрядного тока во всех случаях, кроме нормально текущего режима разрядки аккумуляторов.
Рис. 5. Схема устройства ввода/вывода (по клику крупно)
Рис. 6. Схемы периферийных устройств (по клику крупно)
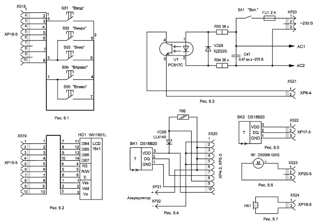
Схема устройства ввода/вывода показана на рис. 5, она отображает связи модуля управления с периферийными устройствами, входящими в состав как подключаемые (рис. 6). Эти схемы изменений не имеют, кроме номеров условных обозначений компонентов. Схема датчика сетевого напряжения показана на рис. 6.3. Она дополнена резисторами R93, R94, которые могут быть любого (не SMD) типа мощностью не менее 1 Вт, диодом VD29 и оптроном U1. Эти компоненты предназначены для контроля наличия сетевого напряжения 230 В. Выход оптрона через разъём XS21 типа BLS-2 подключается к модулю защиты. К нему припаян двухпроводный шлейфовый кабель длиной около 120 мм, который, в свою очередь, припаян к контактным площадкам сетевого фильтра. Схема адаптеров (рис. 6.4) одинакова для всех типов аккумуляторов и отличается только сопротивлением резистора R92, который входит в состав делителя для измерения напряжения, и его значение определяется напряжением аккумулятора. Именно из-за этого резистора возникла необходимость присваивать индивидуальные номера для каждого адаптера. Как известно, все резисторы имеют разброс от указанного номинала. Потому для каждого адаптера необходима калибровка измерителя напряжения, в результате которой определяется реальный коэффициент деления и сохраняется в выделенном массиве EEPROM микроконтроллера под присвоенным номером в адаптере. Эти номера также записываются в EEPROM датчиков температуры BK1 адаптеров, для чего используется сервисная программа этого устройства.
Таблица 2
Тип аккумулятора | Сопротивление резистораR92, кОм | Напряжение калибровки, В | Коэффициент деления по умолчанию |
Ni-Mh, Ni-Cd | 1,5 | 1,5 | 2 |
2Ni | 6,8 | 3 | 3,767 |
3Ni | 12 | 4,5 | 5,5 |
4Ni | 18 | 6 | 7,5 |
5Ni | 22 | 7,5 | 8,833 |
6Ni | 27 | 9 | 10,5 |
7N | 33 | 10,5 | 12,5 |
8Ni | 39 | 12 | 14,5 |
Ni-Zn | 2 | 1,7 | 2,167 |
Li-Ро, Li-Ion, Li-Mn, Li-Co, Li-Nca, Li-Nmc | 9,1 | 4,2 | 4,533 |
Li-Ti | 4,3 | 2,8 | 2,933 |
Li-Fe | 6,8 | 3,6 | 3,767 |
LiFePO4 | 39 | 12 | 14,5 |
Sla-2v | 3,3 | 2,4 | 2,6 |
Sla-4v | 12 | 4,5 | 5,5 |
Sla-6v | 18 | 6 | 7,5 |
Sla-12v | 39 | 12 | 14,5 |
В сервисной программе калибровки эти номера являются идентификаторами типа аккумулятора, определяют напряжение калибровки измерителя напряжения и коэффициент деления по умолчанию. В табл. 2 приведены сопротивления резистора R92, напряжения калибровки и значения коэффициента деления по умолчанию.
Рис. 7. Схема модуля управления (по клику крупно)
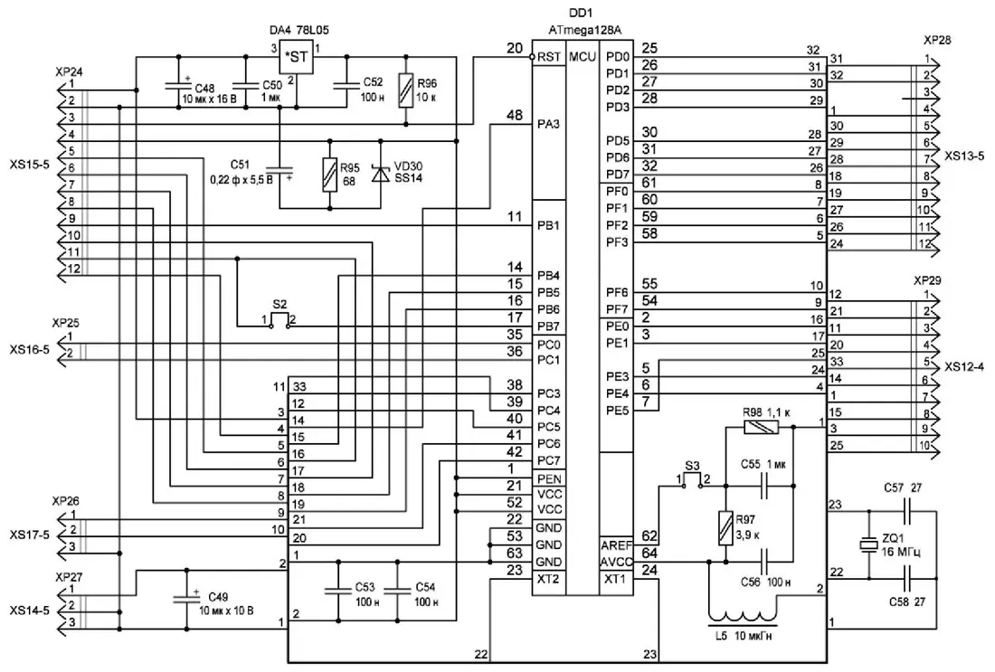
Схема модуля управления изображена на рис. 7, в состав которого входят микроконтроллер DD1 ATmega128A, стабилизатор напряжения 5 В DA4 в корпусе SOT-89 и разъёмы для связи с внешними устройствами. Расположение разъёмов XP24-XP28 типа PLS с соответствующим числом контактов осталось таким же, как и на модуле Arduino [1], для связи с модулем защиты добавлен разъём XP29 типа PLD-10. Ионистор C51 5R5D11F22V [2], резистор R95 и диод VD30 предназначены для электропитания микроконтроллера и более надёжного сохранения текущих данных при отключении сетевого напряжения 230 В. Для сохранения этихданных используется отдельная, специально выделенная область в EEPROM. В микроконтроллере отсутствует внутренний ИОН напряжением 1,1 В, имеется только ИОН с напряжением 2,56 В, который включён по умолчанию. Пришлось использовать внешний ИОН напряжением 1,1 В, формируемый делителем R97R98. Горький опыт привёл к необходимости использовать перемычку S3, которая предохраняет внутренний переключатель ИОН микроконтроллера, для которого при включённом по умолчанию внутреннем ИОН 2,56 В делитель R97R98 является недопустимой нагрузкой. Только после загрузки программы в микроконтроллер можно замкнуть перемычку S3 нанесением капли припоя, которую уже не удаляют при необходимости последующих загрузок программы. Перемычка S2 также предназначена для размыкания двух портов на время загрузки программы, которую после загрузки программы необходимо установить.
Продолжение следует
Автор: А. Дымов, г. Оренбург




