SO5851 – новый драйвер затвора IGBT и MOSFET транзисторов с удвоенным (Reinforced) изоляционным барьером и мощным выходом (+2.5А / -5А). Входная часть драйвера работает в широком диапазоне питающих напряжений (от 3 В до 5.5 В), а выходная часть позволяет работать в диапазоне до 30В.
Усиленный емкостной изолирующий барьер драйвера ISO5851 обеспечивает высокую степень защиты при возникновении аварии.
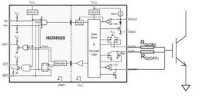
Для подавления эффекта Миллера ISO5851 имеет специальную схему защищающую от бросков напряжения на затворе при помощи шунтирующего вывода "CLAMP" (см. рисунок).
Несмотря на усиленный барьер, драйвер обеспечивает задержку распространения сигнала между входом и выходом всего 76 нс (типовое значение).

Блок-схема ISO5851
Таблица – Семейство изолированных драйверов IGBT:
ISO5451 | ISO5452 | ISO5500 | ISO5851 | ISO5852S | |
UL 1577 напряжение изоляции (однократно) (RMS) | 5700 В | 5700 В | 4243 В | 5700 В | 5700 В |
DIN V VDE V 0884-10 Transient Overvoltage Rating (пик) | 8000 В | 8000 В | 6000 В | 8000 В | 8000 В |
DIN V VDE V 0884-10 Surge Voltage Rating (пик) | 6000 В | 6000 В | 6000 В | 8000 В | 8000 В |
DIN V VDE V 0884-10 рабочее напряжение (пик) | 1420 В | 1420 В | 680 В | 2121 В | 2121 В |
Напряжения питания выходной части | 15-30 В | ||||
Input VCC (Min ) (V ) | 3 – 5.5 В | 5.25 – 5.5 В | 3 – 5.5 В | 3 – 5.5 В | 5.25 – 5.5 В |
Максимальный выходной ток | 5 А | 5 А | 2.5 А | 5 А | 5 А |
Максимальная задержка передачи сигнала | 110 нс | 110 нс | 300 нс | 110 нс | 110 нс |
Диапазон рабочих температур | -40 to 125 °С | ||||
Корпус | SOIC-16 | ||||
Источник: www.compel.ru
